GM Service Manual Online
For 1990-2009 cars only
Makes
🢒
Chevrolet
🢒
2002
🢒
Blazer - 4WD - RHD
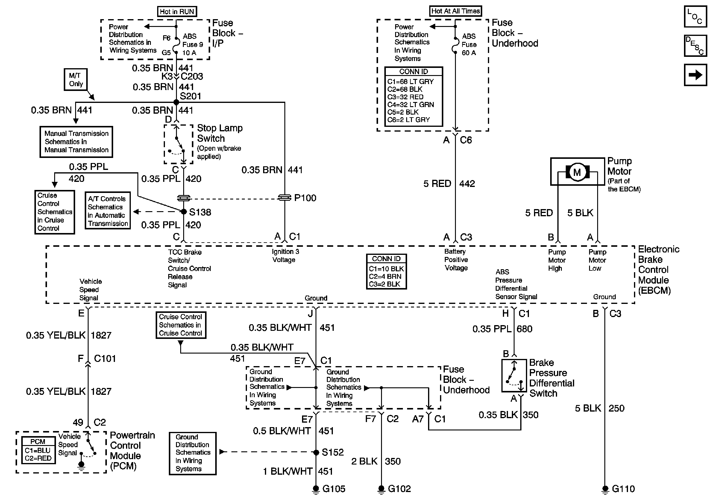
🢒 EBCM Power and Ground
EBCM Power and Ground
EBCM Power and Ground
Master Electrical Component List
ABS Description and Operation
DLC and Wheel Speed Sensors
Ign RUN and START Bus Bar
S/T RHD Manual Transmission Schematics
Cruise Control Schematics
TCC SOL, TCC PWM SOL, 3-2 SS, 2-3 SS and 1-2 SS Valves
Cruise Control Schematics
G103 and G105
Ign RUN and START Bus Bar