GM Service Manual Online
For 1990-2009 cars only
Makes
🢒
Chevrolet
🢒
2000
🢒
Cavalier
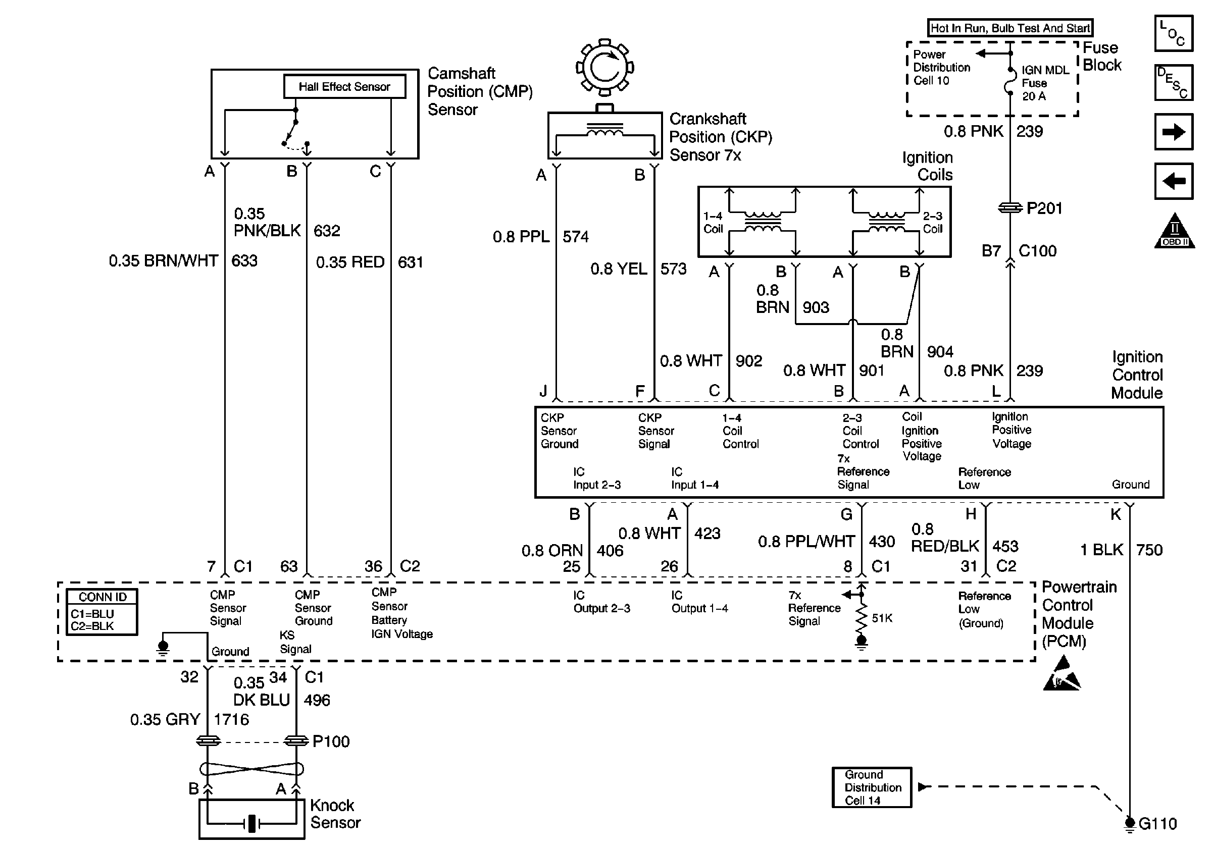
🢒 Power, Ground, KS, CMP, CKP and Coils
Power, Ground, KS, CMP, CKP and Coils
Power, Ground, KS, CMP, CKP and Coils
Engine Controls Components
Powertrain Control Module Description
Engine Data Sensors
Power, Ground, DLC and BCM
OBD II Symbol Description Notice
TURN-B/U, IGN, PCM IGN, and BCM/CLSTR Fuses
G112 and G106
Handling ESD Sensitive Parts Notice