GM Service Manual Online
For 1990-2009 cars only
Makes
🢒
Chevrolet
🢒
2001
🢒
Chevy C Cab/Chassis HD (GMT 400)
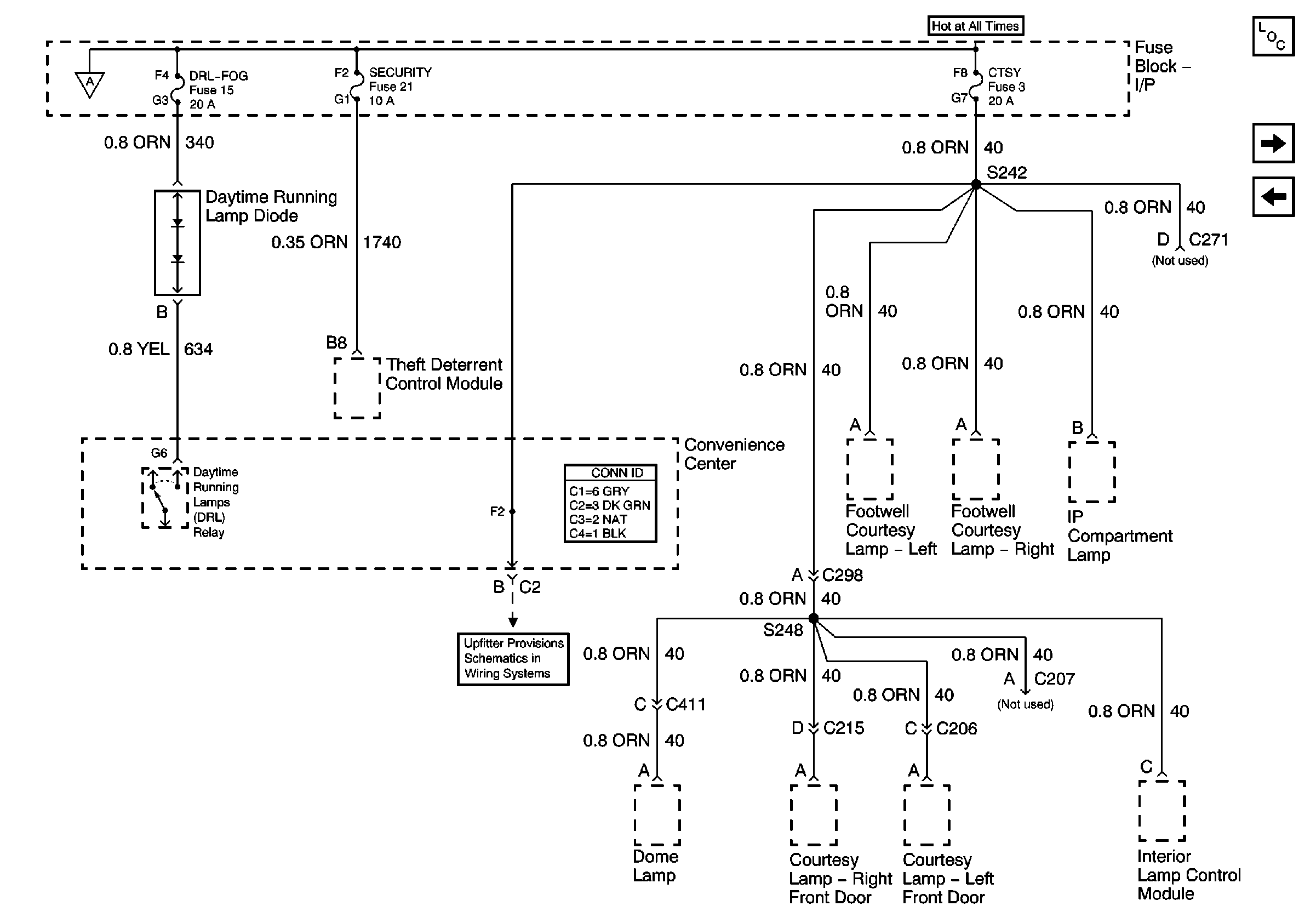
🢒 DRL-Fog, Security, and CTSY Fuses
DRL-Fog, Security, and CTSY Fuses
DRL-Fog, Security, and CTSY Fuses
Park Lamps and Illumination Fuses
Lighting and Battery Fuses
Master Electrical Component List
Park Lamps and Illumination Fuses
ECM-B, Horn, and A/C Fuses