GM Service Manual Online
For 1990-2009 cars only
Makes
🢒
Chevrolet
🢒
1996
🢒
Chevy C Pickup - 2WD
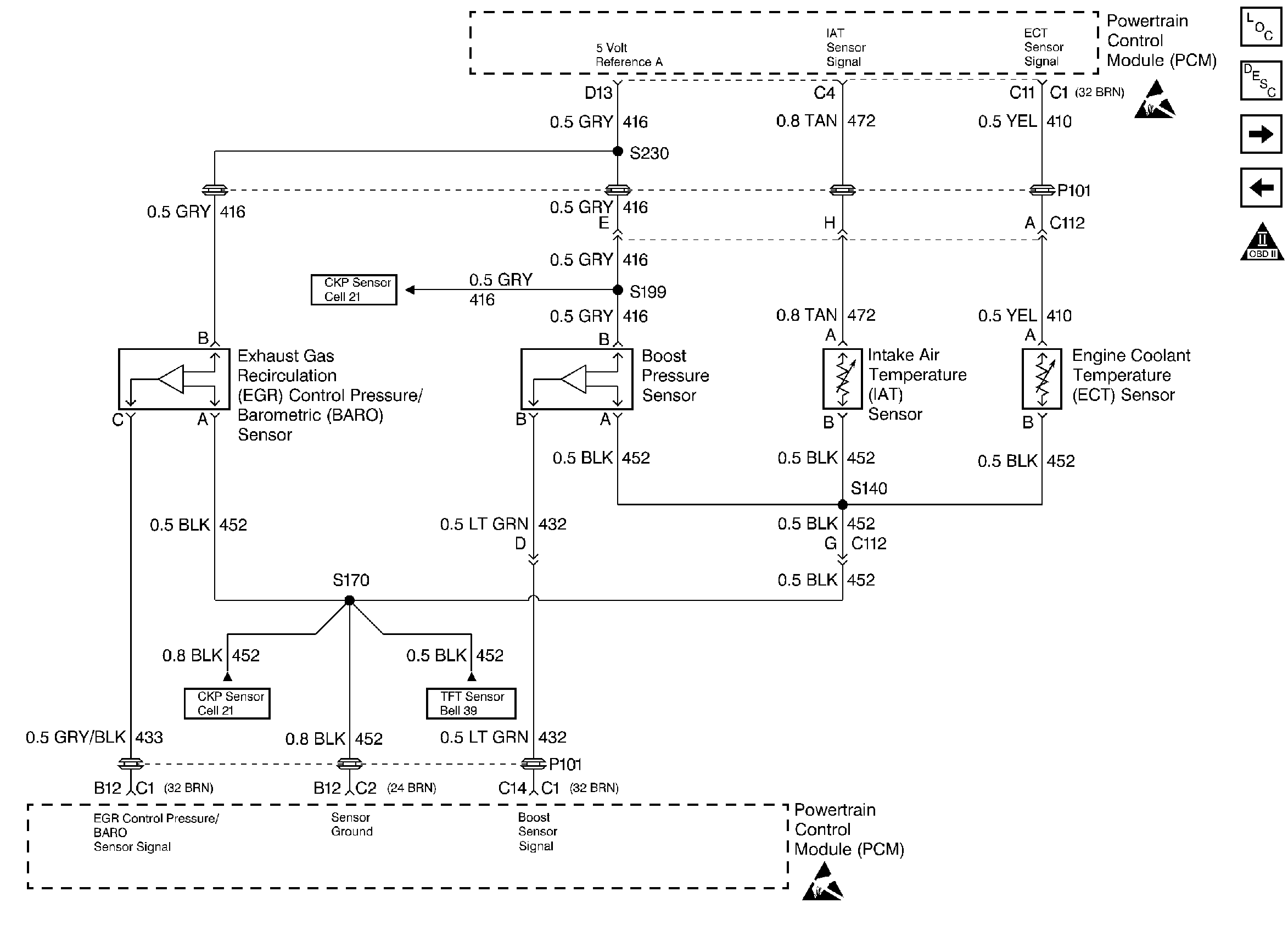
🢒 EGR Control Pressure/BARO, IAT, ECT, and Boost Pressure Sensors
EGR Control Pressure/BARO, IAT, ECT, and Boost Pressure Sensors
EGR Control Pressure/BARO, IAT, ECT, and Boost Pressure Sensors
Handling ESD Sensitive Parts Notice
Handling ESD Sensitive Parts Notice
Engine Controls Components
Information Sensors
APP Module, Wastegte, EGR, and EGR Vent
Crankshaft Position, Optical/Fuel Temperature Sensor, and Injection Timing Stepper Motor
OBD II Symbol Description Notice