GM Service Manual Online
For 1990-2009 cars only
Makes
🢒
Chevrolet
🢒
1996
🢒
Chevy C Pickup - 2WD
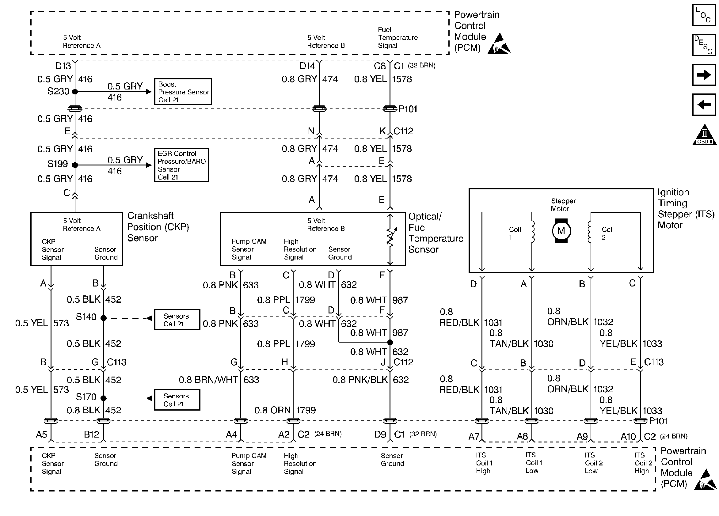
🢒 Crankshaft Position, Optical/Fuel Temperature Sensor, and Injection Timing Stepper Motor
Crankshaft Position, Optical/Fuel Temperature Sensor, and Injection Timing Stepper Motor
Crankshaft Position, Optical/Fuel Temperature Sensor, and Injection Timing Stepper Motor
Handling ESD Sensitive Parts Notice
Handling ESD Sensitive Parts Notice
Engine Controls Components
Information Sensors
EGR Control Pressure/BARO, IAT, ECT, and Boost Pressure Sensors
Water in Fuel, Fuel Heater and Fuel Solenoid Driver
OBD II Symbol Description Notice