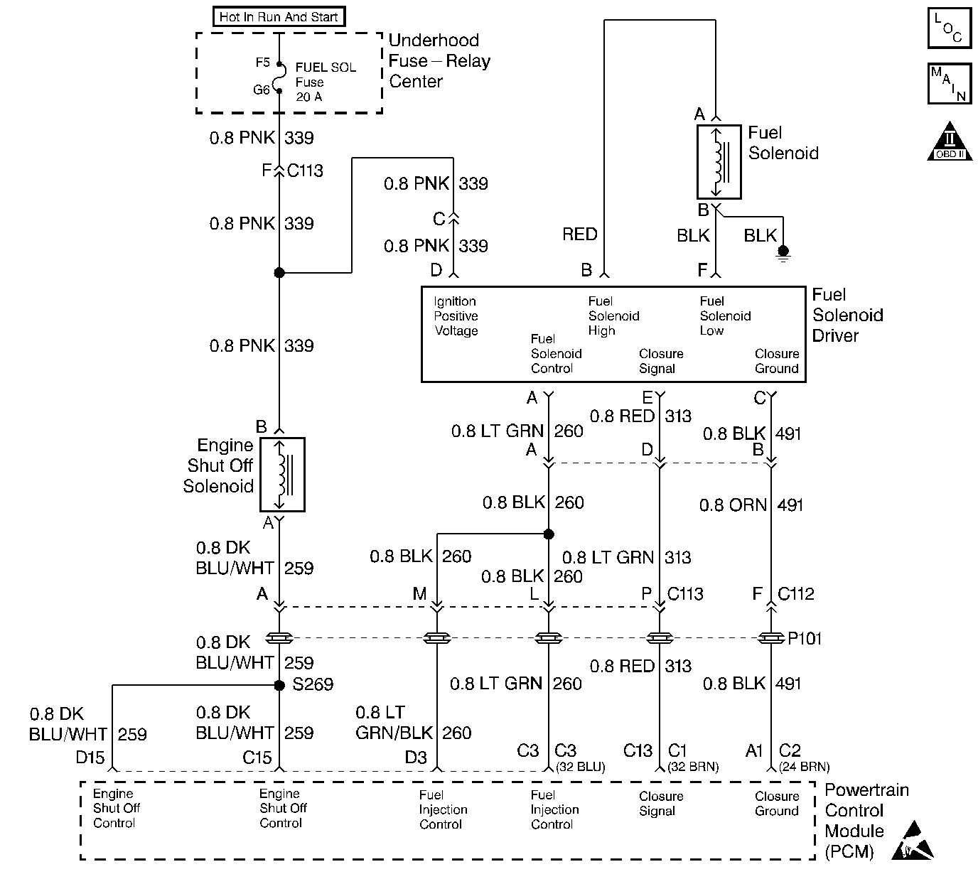
The injection pump delivers fuel to individual cylinders by opening and closing a solenoid control fuel valve. The PCM monitors the amount of time it takes for the fuel solenoid valve to physically close after commanded to close. Closure time out of range is seen as a fault. This response time is measured in milli seconds. This is a type D DTC.
| • | Battery voltage greater than 10 volts and less than 16 volts. |
| • | Engine coolant temperature greater than -1°C (34°F). |
| • | ENGINE SPEED greater than 506 rpm. |
| • | Requested fuel rate is greater than 0.0 mm |
| • | Inj. Pump Closure Time less than .75 ms. |
Possible poor performance or no start.
| • | A History DTC will clear when forty consecutive warm-up cycles that the diagnostic does not fail (coolant temperature has risen 5°C (40°F) from start up coolant temperature and engine coolant temperature exceeds 71°C (160°F) that same ignition cycle. |
| • | Use of a Scan tool |
If DTC P1216 is set with any other DTCs, diagnose them first. If the vehicle is running close to the DTC setting closure time, vehicle should be checked during cold start ups and during hot conditions.
Number(s) below refer to the Step number(s) on the Diagnostic Table.
This Step will determine if the ground circuit is open which causes the vehicle not to start.
This Step will determine if the signal circuit is open or an injection pump (fuel solenoid) is at fault.
Step | Action | Value(s) | Yes | No |
1 |
Important: Before clearing DTCs use the scan tool Capture Info to record freeze frame and failure records for reference, as data will be lost when Clear Info function is used. Was the On-Board Diagnostic (OBD) System Check performed? | -- | ||
Is DTC P0219 set? | -- | |||
Will engine start? | -- | |||
4 |
Is the scan tool display less than or equal to the specified value? | 0.75 ms | ||
5 |
Does Inj. Pump Closure Time display the specified value? | 0.0 ms | ||
6 | DTC is intermittent. If no additional DTCs are stored, refer to Diagnostic Aids. If additional DTCs were stored refer to those applicable DTC table(s) first. Are additional DTCs stored? | -- | Go to the Applicable DTC Table | -- |
7 |
Was a repair performed? | -- | -- | |
8 |
Was a repair performed? | -- | ||
9 | Check the Closure signal circuit for a poor connection at the PCM and replace terminal if necessary. Did the terminal require replacement? | -- | ||
10 | Replace the Injection pump. Refer to Fuel Injection Pump Replacement . Important: If the injection pump is faulty, the new injection pump must be timed. Refer to Checking/Adjust Injection Timing . Is the action complete? | -- | -- | |
11 | Replace the faulty PCM. If the PCM is faulty, the new PCM must be programmed. Go to Powertrain Control Module Replacement/Programming Is the action complete? | -- | ||
12 |
Does the Scan Tool indicate that this diagnostic Ran and Passed? | -- | ||
13 | Using the Scan Tool, select Capture Info, Review Info. Are any DTCs displayed that have not been diagnosed? | -- | Go to the Applicable DTC Table | System OK |