GM Service Manual Online
For 1990-2009 cars only

DTC P0722 Output Speed Sensor Circuit Low Input Diesel Only


Object Number: 534958  Size: LF
Automatic Transmission Components
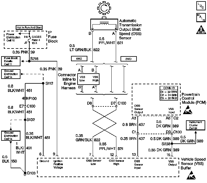
Automatic Transmission Controls Schematics Diesel
OBD II Symbol Description Notice
Handling ESD Sensitive Parts Notice
Handling ESD Sensitive Parts Notice

Circuit Description

The output (shaft) speed (OSS) sensor, which is a permanent magnet (PM) generator, provides the vehicle speed information to the powertrain control module (PCM). The PM generator produces a pulsing AC voltage as the transmission speed sensors rotor teeth pass through the sensor's magnetic field. The AC voltage level and the number of pulses increase as the speed of the vehicle increases. The PCM then converts the pulsing voltage to a digital signal for vehicle speed. The vehicle speed is used for engine and transmission calculations.

If the PCM detects a low vehicle speed, and there is a high engine speed in a drive gear range, DTC P0722 sets. DTC P0722 is a type D DTC. For California emissions, DTC P0722 is a type B DTC.

Conditions for Running the DTC

    • No TFP manual valve position switch DTC P1810.
    • No AT ISS sensor DTC P0716 or P0717.
    • The engine torque is 108-644 N·m (80-475 lb ft).
    • The AT ISS is 1500-3900 RPM.
    • The gear range is not PARK or NEUTRAL.
    • System voltage is between 8.0-18.0 volts.
    • TP angle is greater than 10%.
    • The engine is running more than 475 RPM for more than 7 seconds.

Conditions for Setting the DTC

The OSS is less than 25 RPM for at least 3.5 seconds.

Action Taken When the DTC Sets

    • For California emissions, the PCM illuminates the malfunction indicator lamp (MIL).
    • The PCM commands maximum line pressure.
    • The PCM freezes the shift adapts.
    • The PCM defaults a calculated output speed value by using the ISS values.
    • The PCM stores DTC P0722 in the PCM history.

Conditions for Clearing the MIL/DTC

    • For Federal and California emissions, the PCM turns OFF the MIL during the third consecutive trip in which the diagnostic test runs and passes.
    • A scan tool clears the DTC from PCM history.
    • For Federal and California emissions, the PCM clears the DTC from PCM history if the vehicle completes 40 consecutive warm-up cycles without an emission related diagnostic fault occurring.
    • For vehicles equal to or greater than 15,000 lbs GVW, the PCM clears the DTC from PCM history if the vehicle completes 40 consecutive warm-up cycles without a non-emission related diagnostic fault occurring.
    • The PCM cancels the DTC default actions when the fault no longer exists and the ignition switch is OFF long enough in order to power down the PCM.

Diagnostic Aids

    • DTC P0722 sets when no vehicle speed is detected at the start off.
    • Inspect the wiring at the PCM, the OSS sensor connector and all other circuit connecting points for the following conditions:
       - A backed out terminal
       - A damaged terminal
       - Reduced terminal tension
       - A chafed wire
       - A broken wire inside the insulation.
       - Moisture intrusion
       - Corrosion
    • When diagnosing for an intermittent short or open, massage the wiring harness while watching the test equipment for a change.
    • First diagnose and clear any engine DTCs or TP sensor codes. Then inspect for any transmission DTCs that may have reset.

Test Description

The numbers below refer to the step numbers on the diagnostic table.

  1. This step verifies the fault condition.

  2. This step tests sensor integrity.

  3. This step verifies power and ground to the VSS buffer module.

  4. This step verifies the PCM input controlled by the speed buffer.

P0722

Step

Action

Value(s)

Yes

No

1

Did you perform the Powertrain Diagnostic System Check?

--

Go to Step 2

Go to Powertrain On Board Diagnostic (OBD) System Check

2

  1. Install a Scan Tool .
  2. Turn ON the ignition, with the engine OFF.
  3. Important: Before clearing the DTC, use the scan tool in order to record the Freeze Frame and Failure Records for reference. The Clear Info function will erase the data.

  4. Record the DTC Freeze Frame and Failure Records.
  5. Clear the DTC.
  6. Raise the drive wheels and support the axle assembly.
  7. Start the engine and place the transmission in D1 range.
  8. Gradually increase the wheel speed.

Does the transmission OSS increase with the drive wheel speed?

--

Go to Diagnostic Aids

Go to Step 3

3

  1. Turn the ignition OFF.
  2. Disconnect the OSS sensor connector from the OSS sensor.
  3. Connect a J 39200 digital multimeter (DMM) on AC voltage scale between terminals A and B at the OSS sensor.
  4. Start the engine, and place the transmission in D1 range.
  5. With the wheels turning, slowly accelerate to 2,000 engine RPM.

Does the voltage measure greater than the specified value?

2.0 AC volts at 2,000 RPM

Go to Step 4

Go to Step 14

4

  1. Reconnect the OSS sensor connector to the OSS sensor.
  2. Disconnect the VSS buffer harness from the VSS buffer.
  3. Using the J 39200 DMM measure the voltage between terminals 7 and 12 of the speed buffer harness connector.
  4. Start the engine, and place the transmission in D1.
  5. With the wheels turning, slowly accelerate engine speed to 2,000 RPM.

Does the voltage measure greater than the specified value?

2.0 volts AC at 2,000 RPM

Go to Step 7

Go to Step 5

5

Test the signal circuit (CKT 821) and the ground circuit (CKT 822) of the OSS sensor for an open circuit between the VSS buffer and the OSS sensor.

Refer to Circuit Testing and Wiring Repair in Wiring Systems.

Did you find and correct the condition?

--

Go to Step 17

Go to Step 6

6

  1. Test the signal circuit (CKT 821) and the ground circuit (CKT 822) of the OSS sensor for an open circuit between the VSS buffer and the OSS sensor.
  2. Refer to Circuit Testing and Wiring Repair in Wiring Systems.

  3. Test the signal circuit (CKT 821) and the ground circuit (CKT 822) of the OSS sensor for a short together between the VSS buffer and the OSS sensor.
  4. Refer to Circuit Testing and Wiring Repair in Wiring Systems.

Did you find and correct the condition?

--

Go to Step 17

Go to Diagnostic Aids

7

Test the ignition feed circuit (CKT 39) of the VSS buffer for a high resistance or an open.

Did you find and correct the condition?

--

Go to Step 17

Go to Step 8

8

Test the ground circuit (CKT 451) of the VSS buffer for a high resistance or an open.

Did you find and correct the condition?

--

Go to Step 17

Go to Step 9

9

  1. Disconnect the VSS speed buffer connector.
  2. Turn ON the ignition, with the engine OFF.
  3. Test the input circuit (CKT 13) of the VSS buffer for voltage between terminal 13 and a good ground.

Does the voltage measure within the specified value?

10.5 volts

Go to Step 13

Go to Step 10

10

Does the voltage in step 9 measure greater than the specified value?

5.2 volts

Go to Step 12

Go to Step 11

11

Test the input circuit (CKT 437) of the VSS buffer for a short to ground between the PCM connector C2 and the VSS buffer.

Refer to Circuit Testing and Wiring Repair in Wiring Systems.

Did you find and correct the condition?

--

Go to Step 17

Go to Step 16

12

Test the input circuit (CKT 437) of the VSS buffer for a short to power between the PCM connector C2 and the VSS buffer.

Refer to Circuit Testing and Wiring Repair in Wiring Systems.

Did you find and correct the condition?

--

Go to Step 17

Go to Step 16

13

  1. Reconnect the VSS buffer harness connector to the speed buffer module.
  2. With the J 39200 DMM set on DC volts and on a good ground, back probe terminal 13 of the VSS buffer module.
  3. Start the engine, and place the transmission in D1.
  4. With the wheels turning slowly, accelerate the engine speed to 2,000 RPM.

Does the voltage measure within the specified values?

1.5-3.5 volts DC

Go to Step 16

Go to Step 15

14

Replace the OSS sensor.

Refer to Speed Sensor Replacement.

Did you complete the replacement?

--

Go to Step 17

--

15

Replace the VSS buffer module.

Refer to Vehicle Speed Signal Buffer Replacement in Engine Controls.

Did you complete the replacement?

--

Go to Step 17

--

16

Replace the PCM. Refer to Powertrain Control Module Replacement/Programming in Engine Controls.

Did you complete the replacement?

--

Go to Step 17

--

17

Perform the following procedure in order to verify the repair:

  1. Select DTC.
  2. Select Clear Info.
  3. Operate the vehicle under the following conditions:
  4. • Drive the vehicle under steady acceleration above 10% APP.
    • The PCM must see an output speed greater than 500 RPM for 1 second.
  5. Select Specific DTC.
  6. Enter DTC P0722.

Has the test run and passed?

--

System OK

Go to Step 1