GM Service Manual Online
For 1990-2009 cars only

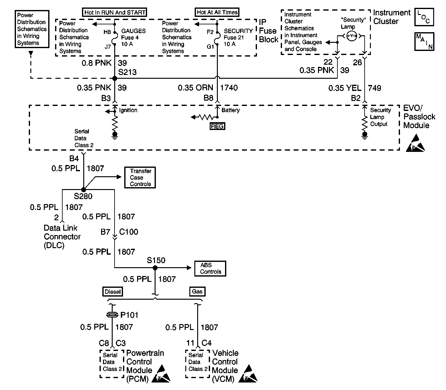
Object Number: 573263  Size: LF
Theft Deterrent System Components
Passlock ™
GAUGES Fuse
IGN A Fuse and Ignition Switch
LIGHTING and BATTERY Fuses
Indicator Lamps (Diesel Only)
Theft Deterrent System Schematic Icons
Cell 50 (2000 C/K)
Cell 50 (2000 C/K)
Theft Deterrent System Schematic Icons
Theft Deterrent System Schematic Icons

Circuit Description

The Security Indicator Always On or Flashing check is designed to find out the reason the Security indicator is staying on or flashing. However, the Theft Deterrent System Diagnostic System Check must always be the starting point for all Passlock™ system troubleshooting.

The Diagnostics in this table are designed to troubleshoot non DTC troubles. For example Battery power, Ignition 1 input, and shorted or open SECURITY indicator circuit.

Diagnostic Aids

Perform a visual check of the wiring and connectors, refer to Testing for Intermittent Conditions and Poor Connections in Wiring Systems.

Test Description

The numbers below refer to the numbers in the diagnostic table.

  1. This step will determine if the EVO/Passlock™ module or the harness is causing the Security Indicator to stay on.

  2. This step determines if there is a short to ground in CKT 749.

  3. This step tests for an open in the class 2 line between EVO/Passlock™ module terminal B4 and Splice S280.

  4. This step verifies if the security fuse randomly opened.

  5. This step tests for a short to ground in CKT 1740.

  6. This step tests for Ignition voltage at B3

  7. This step tests for battery input to the EVO/Passlock™ module.

Step

Action

Value(s)

Yes

No

1

Did you perform the Passlock System Check?

--

Go to Step 2

Go to Diagnostic System Check - Theft Deterrent

2

Did the SECURITY indicator turn on with the ignition off?

--

Go to Step 16

Go to Step 3

3

  1. Turn the ignition switch to the LOCK position.
  2. Disconnect the EVO/Passlock™ module. Refer to Theft Deterrent Module Replacement .
  3. Turn the ignition switch to the ON position.

Did the security indicator turn off?

--

Go to Step 6

Go to Step 4

4

  1. Disconnect the Instrument Cluster connector.
  2. Using the J 39200 , measure the resistance from connector terminal B2 of the EVO/Passlock™ module to ground.

Is the resistance within the specified value?

OL (Infinite)

Go to Step 18

Go to Step 5

5

Repair the short to ground in circuit 749.

Is the repair complete?

--

Go to Diagnostic System Check - Theft Deterrent

--

6

Using the J 39200 , measure the resistance from connector terminal B4 of the EVO/Passlock™ module to connector terminal 2 of the data link connector (DLC).

Is the resistance within the specified value?

0-5  ohms

Go to Step 8

Go to Step 7

7

Repair the open in circuit 1807 between Splice S280 and terminal B4 of the EVO/Passlock™ module.

Is the repair complete?

--

Go to Diagnostic System Check - Theft Deterrent

--

8

Test the Security Fuse.

Is the Security fuse open?

--

Go to Step 9

Go to Step  12

9

  1. Turn the ignition switch to the OFF position.
  2. Reconnect the EVO/Passlock™ module.
  3. Replace the Security fuse.
  4. Turn the Ignition switch to the ON position.

Is the Security fuse open?

--

Go to Step 10

Go to Diagnostic System Check - Theft Deterrent

10

  1. Turn the Ignition switch to the OFF position.
  2. Disconnect the EVO/Passlock™ module. Refer to Theft Deterrent Module Replacement
  3. Using the J 39200 , measure the resistance from connector terminal B8 of the EVO/Passlock™ module to ground.

Is the resistance within the specified value?

OL (Infinite)

Go to Step  17

Go to Step 11

11

  1. Repair the short to ground in circuit 1740.
  2. Replace the Security fuse.

Is the repair complete?

--

Go to Diagnostic System Check - Theft Deterrent

--

12

Using the J 39200 , measure the voltage from connector terminal B3 of the EVO/Passlock™ module to ground.

Is the voltage within the specified value?

9-16  V

Go to Step 14

Go to Step 13

13

Repair the open in circuit 39 between S213 and connector terminal B3 of the EVO/Passlock™ module.

Is the repair complete?

--

Go to Diagnostic System Check - Theft Deterrent

--

14

Using the J 39200 , measure the voltage from connector terminal B8 of the EVO/Passlock™ module to ground.

Is the voltage within the specified value?

9-16 V

Go to Step 17

Go to Step 15

15

Repair the open in circuit 1740.

Is the repair complete?

--

Go to Diagnostic System Check - Theft Deterrent

--

16

Repair the short to battery in circuit 749.

Is the repair complete?

--

Go to Step 17

--

17

Replace the EVO/Passlock™ module. Refer to Theft Deterrent Module Replacement .

Is the repair complete?

--

Go to Step 19

--

18

Replace the Instrument Cluster.

Is the repair complete?

--

Go to Diagnostic System Check - Theft Deterrent

--

19

  1. Reconnect all previously disconnected connectors and components.
  2. Ensure that the ignition switch is in the ON position.
  3. Replace any open fuses.
  4. Connect the scan tool.
  5. Clear Passlock™ DTCs, if any.
  6. Perform one of the following Passlock™ reprogramming procedures:

Is the repair complete?

--

Go to Diagnostic System Check - Theft Deterrent

--