GM Service Manual Online
For 1990-2009 cars only
Makes
🢒
Chevrolet
🢒
2000
🢒
Chevy C Pickup - 2WD
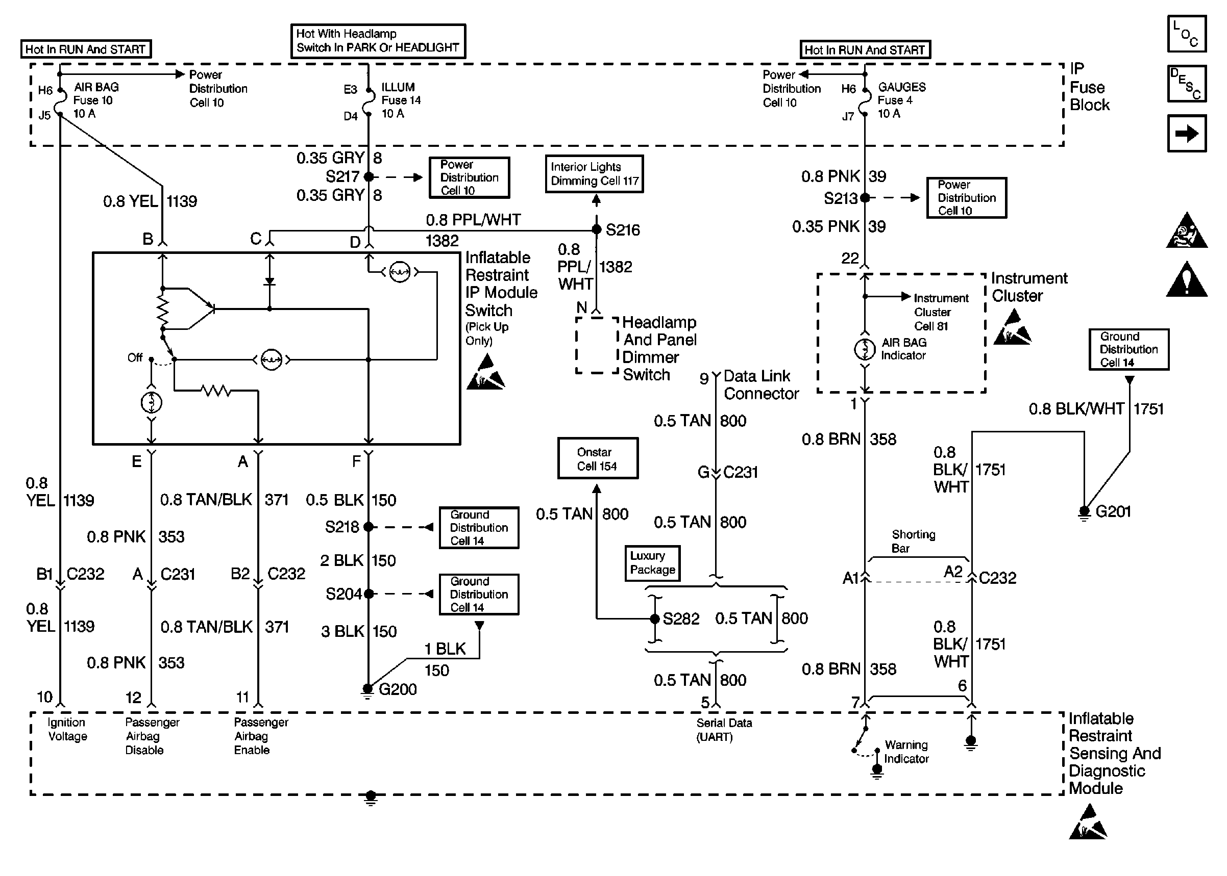
🢒 Power, GND and DLC
Power, GND and DLC
Power, GND and DLC
SIR Components
SIR System Component Description and Definitions
IP Module, Steering Wheel Module and Discriminating Sensor
SIR Caution
SIR Handling Caution
Cell 10: IGN A Fuse and Ignition Switch
Cell 10: ILLUM Fuse
Cell 117: PK LPS Fuse 9, ILLUM Fuse 14, Headlamp and Panel Dimmer Switch (1 of 2)
Cell 10: IGN A Fuse and Ignition Switch
Cell 10: GAUGES Fuse
Handling Electrostatic Discharge Sensitive Parts Notice
Indicator Lamps
Handling Electrostatic Discharge Sensitive Parts Notice
Cell 14: G201, G300, G404
Luxury w/Handset (C250)
Cell 14: G200 (2 of 4)
Cell 14: G200 (1 of 4)
Handling Electrostatic Discharge Sensitive Parts Notice