GM Service Manual Online
For 1990-2009 cars only
Makes
🢒
Chevrolet
🢒
2000
🢒
Chevy C Pickup - 2WD
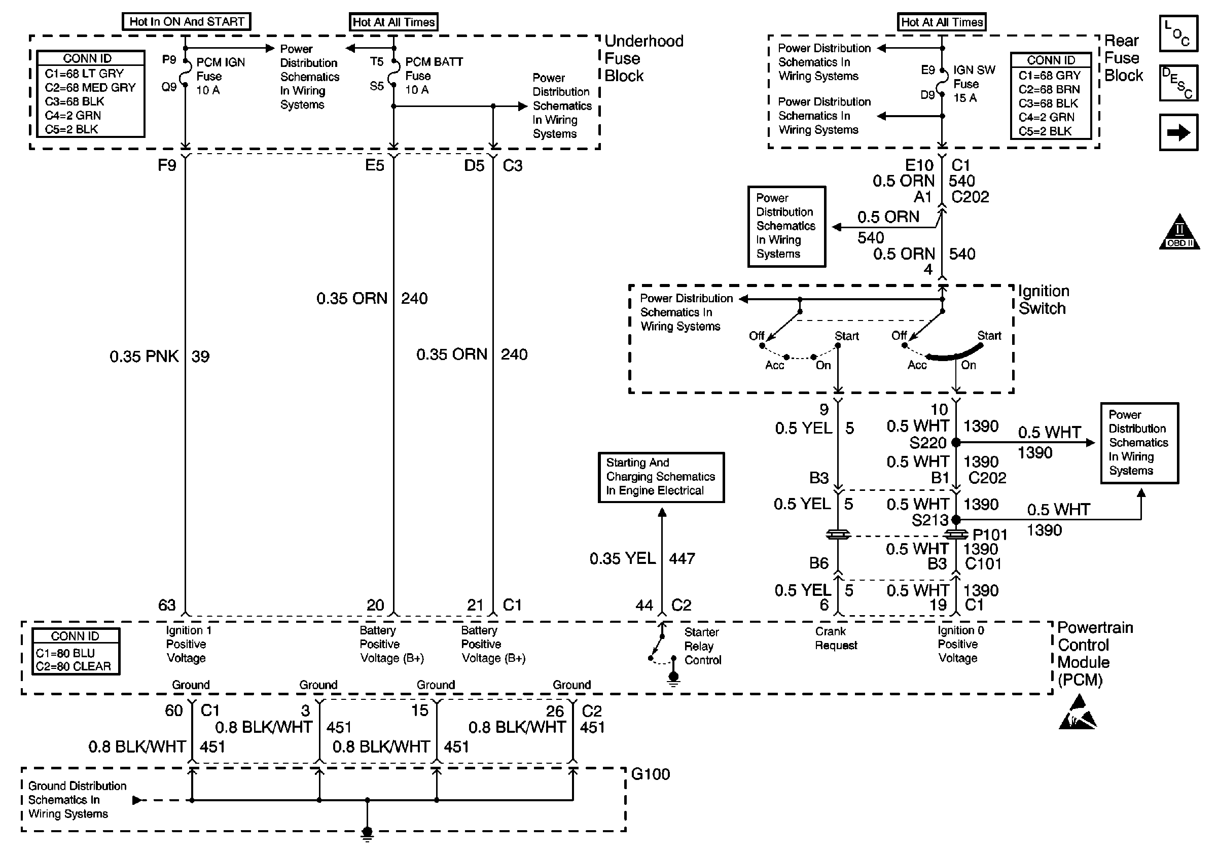
🢒 PCM Power and Ground
PCM Power and Ground
PCM Power and Ground
Engine Controls Components
Powertrain Control Module (PCM)
DLC and MIL
OBD II Symbol Description Notice
Handling ESD Sensitive Parts Notice
Ignition Switch
Rear Fuse Block Battery Voltage
RR BLO, RRDR MDL, HVAC BLO, STOP LP, IGN SW, and TSIG/HAZ Fuses
RR BLO, RRDR MDL, HVAC BLO, STOP LP, IGN SW, and TSIG/HAZ Fuses
Power and Grounding Connector End Views Fuse Blocks and Ignition Switch
Ignition Switch
Starting and Charging Schematics
Underhood Fuse Block Battery Voltage
START Circuit Breaker, PCM IGN and IGN1 Fuses
Power and Grounding Connector End Views Fuse Blocks and Ignition Switch
Powertrain Control Module Connector End Views
G100