GM Service Manual Online
For 1990-2009 cars only
Makes
🢒
Chevrolet
🢒
2000
🢒
Chevy C Pickup - 2WD
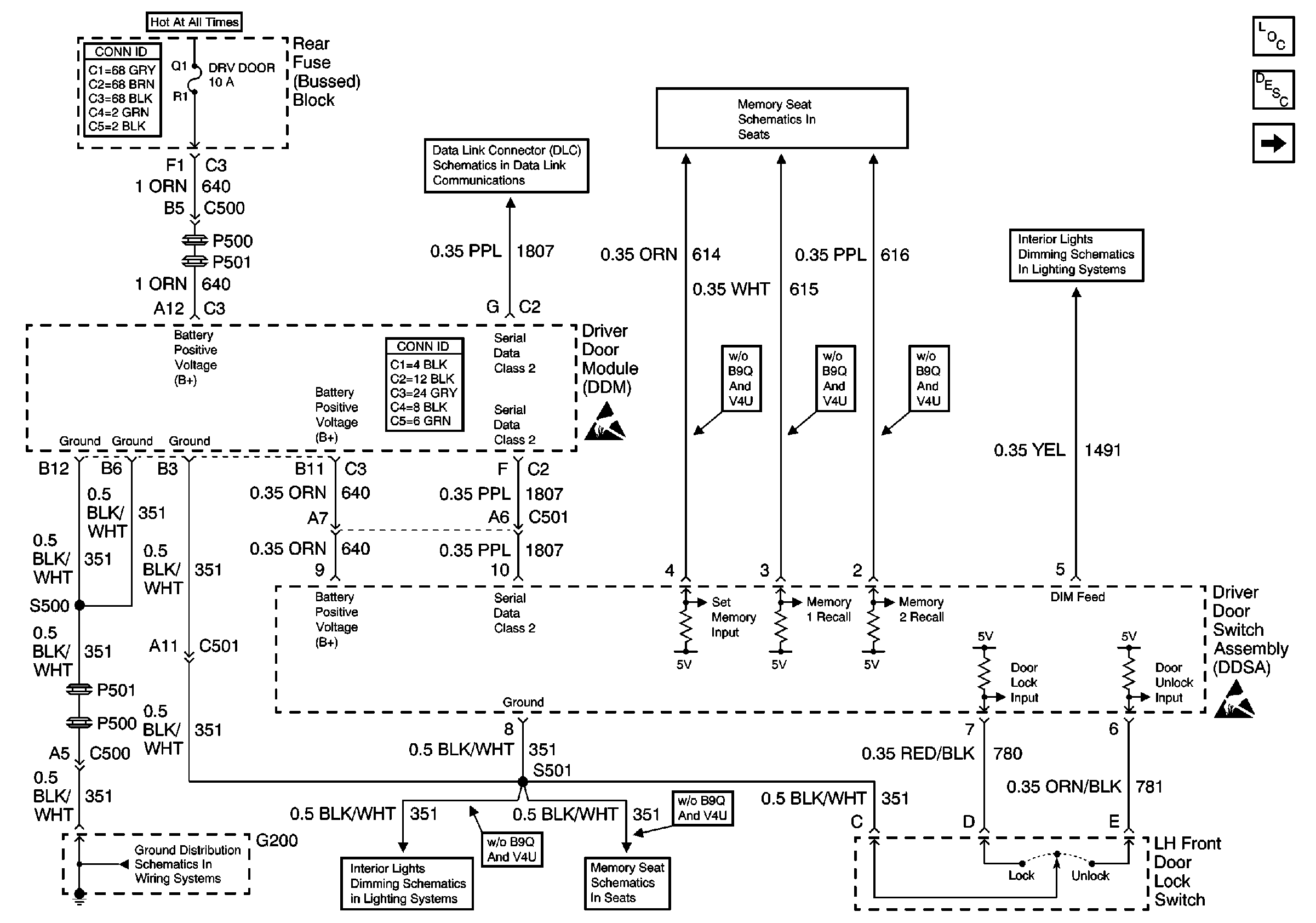
🢒 Driver Door Switch Assembly (DDSA) Power, Gd., Inputs and Outputs
Driver Door Switch Assembly (DDSA) Power, Gd., Inputs and Outputs
Driver Door Switch Assembly (DDSA) Power, Gd., Inputs and Outputs
Power Door Systems Components
Door Description
Driver Door Switch Assembly (DDSA) Internal Details (w/Memory (A45))
Handling ESD Sensitive Parts Notice
Handling ESD Sensitive Parts Notice
Serial Data Class 2 (3 of 3)
Memory Function Switch
Front Door Dimming
G200
Front Door Dimming
Memory Function Switch