GM Service Manual Online
For 1990-2009 cars only
Makes
🢒
Chevrolet
🢒
2000
🢒
Chevy C Pickup - 2WD
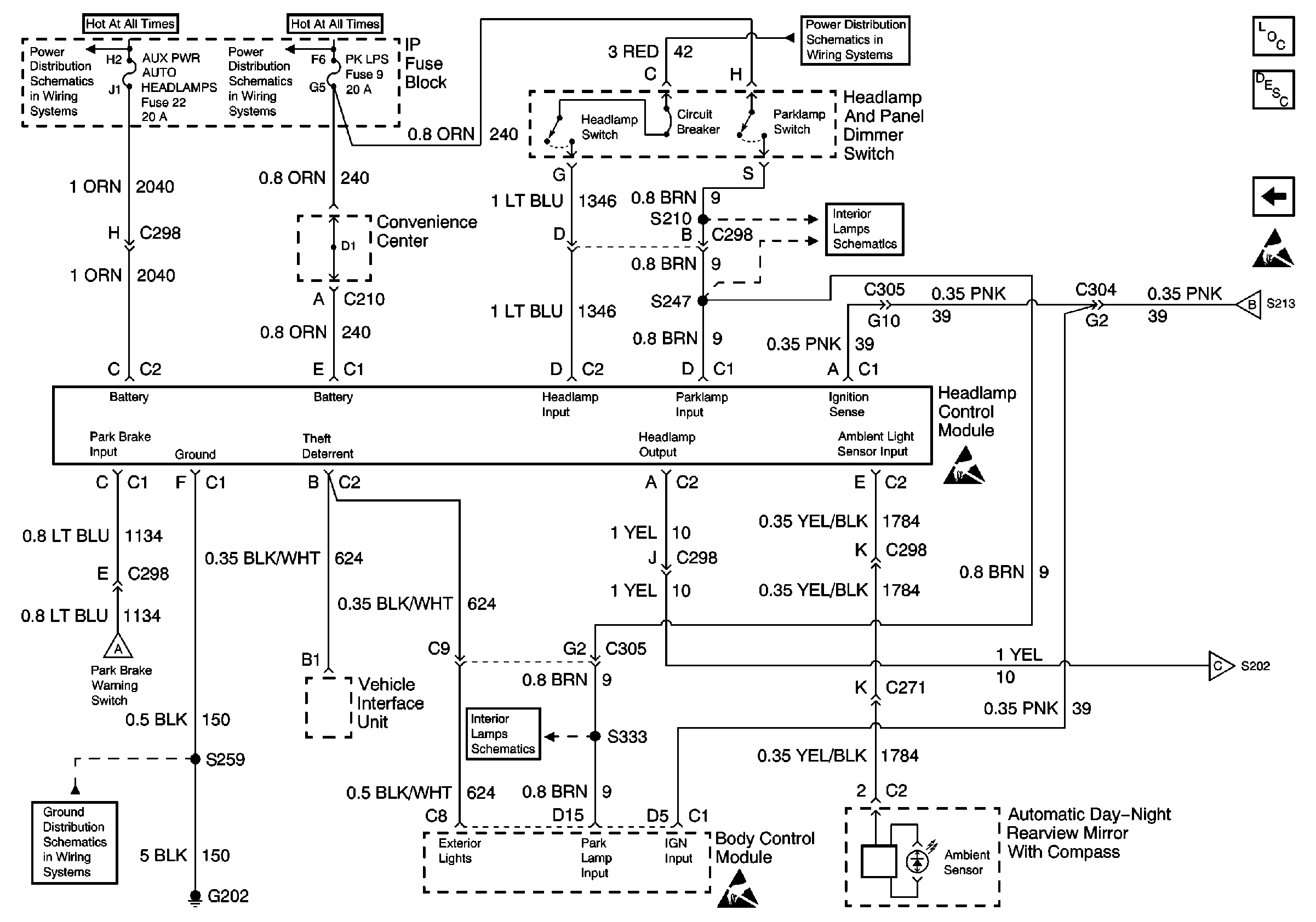
🢒 Headlamp and Panel Dimmer Switch, Headlamp Control Module
Headlamp and Panel Dimmer Switch, Headlamp Control Module
Headlamp and Panel Dimmer Switch, Headlamp Control Module
Lighting Systems Components
Twilight Sentinel Circuit Description
DRL Module, DRL Relay, Headlamps
Handling Electrostatic Discharge Sensitive Parts Notice
DRL Module, DRL Relay, Headlamps
DRL Module, DRL Relay, Headlamps
LIGHTING and BATTERY Fuses
Fuses, Headlamp and Panel Dimmer Switch and Window Switches
SECURITY/STRG, PK LPS, and DRL-FOG Fuses
Heated Seat Switches and Body Control Module
G202 (2 of 4)
DRL Module, DRL Relay, Headlamps