GM Service Manual Online
For 1990-2009 cars only
Makes
🢒
Chevrolet
🢒
2000
🢒
Chevy C Silverado - 2WD
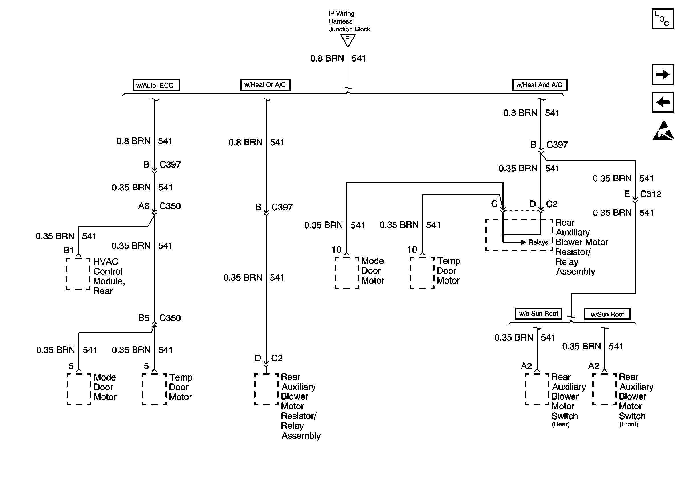
🢒 Rear HVAC Mode Door Motors
Rear HVAC Mode Door Motors
Rear HVAC Mode Door Motors
ABS, Suspension Control Module, HVAC
Power and Grounding Components
Rear Window Wiper, ATC, Rear HVAC Blower
Front HVAC Mode Door Motors
Handling ESD Sensitive Parts Notice