GM Service Manual Online
For 1990-2009 cars only
Makes
🢒
Chevrolet
🢒
2000
🢒
Chevy C Silverado - 2WD
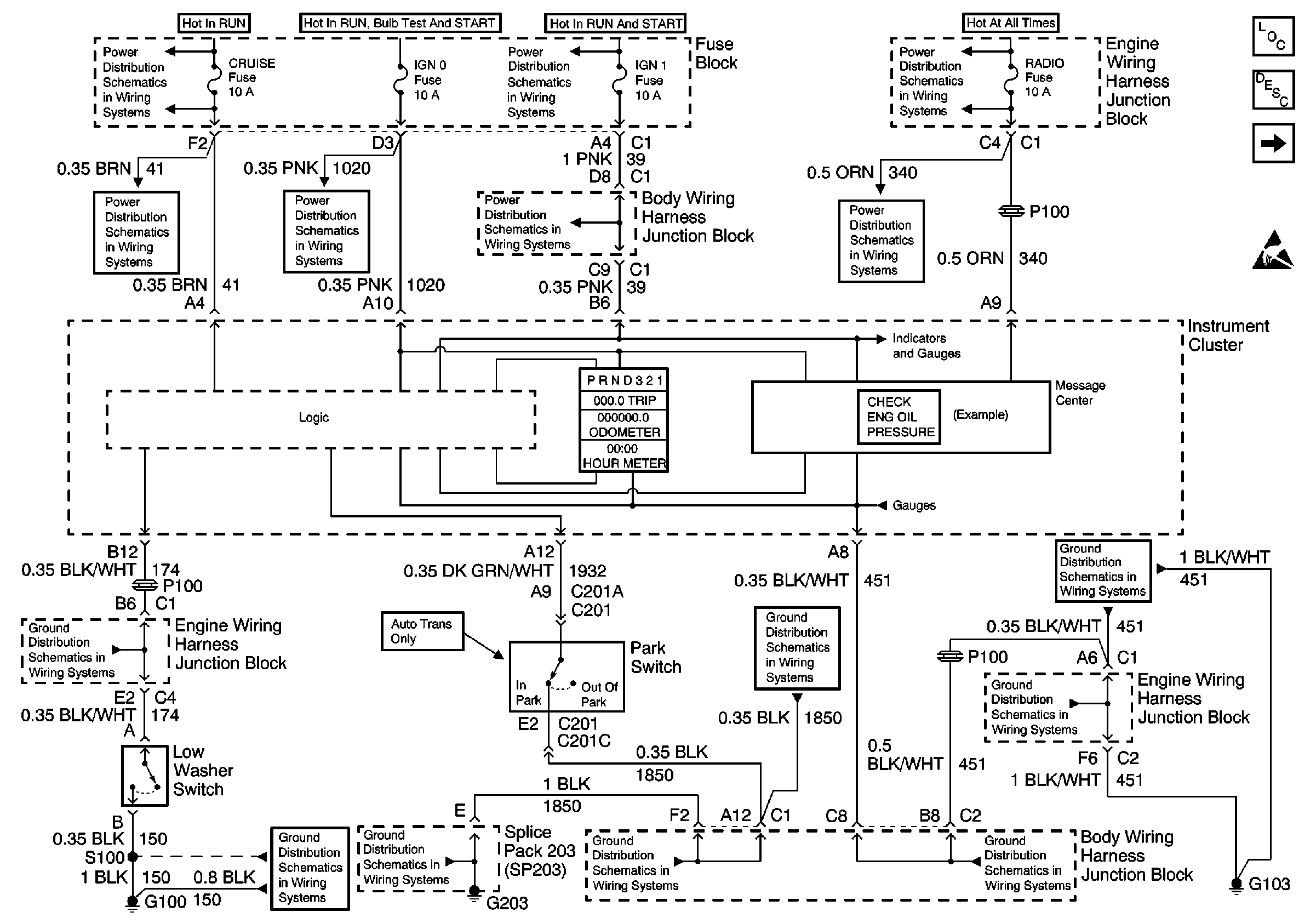
🢒 IGN 1, IGN 0, Cruise, Radio Fuse
IGN 1, IGN 0, Cruise, Radio Fuse
IGN 1, IGN 0, Cruise, Radio Fuse
Instrument Cluster Components
Audible Warnings Circuit Description
DLC, Cluster Indicators
Handling ESD Sensitive Parts Notice
Power Distribution Schematics
Power Distribution Schematics
Power Distribution Schematics
Power Distribution Schematics
Power Distribution Schematics
Power Distribution Schematics
Power Distribution Schematics
Ground Distribution Schematics
Ground Distribution Schematics
Ground Distribution Schematics
Ground Distribution Schematics
Ground Distribution Schematics
Ground Distribution Schematics
Ground Distribution Schematics
Ground Distribution Schematics