GM Service Manual Online
For 1990-2009 cars only
Makes
🢒
Chevrolet
🢒
2000
🢒
Chevy C Silverado - 2WD
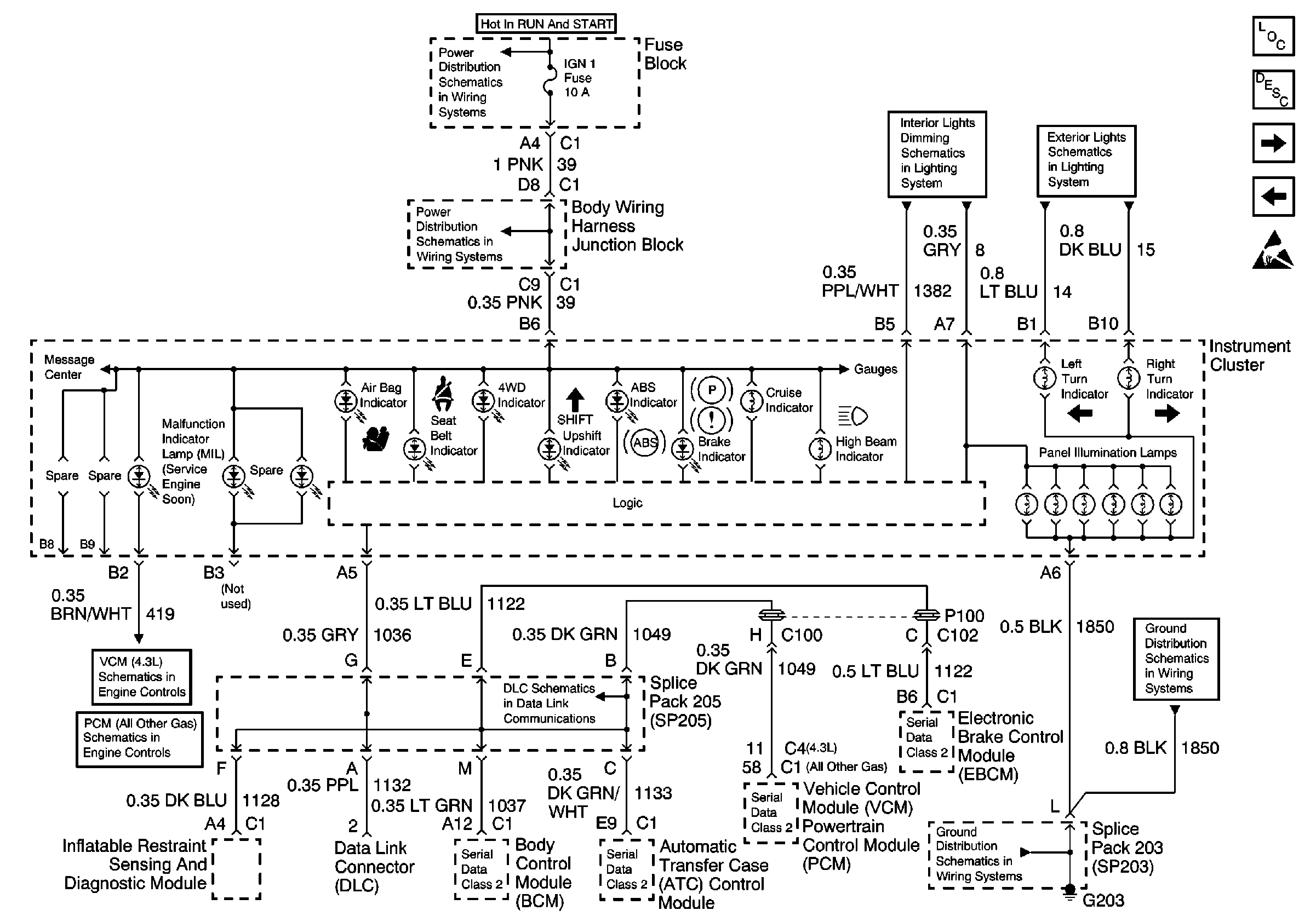
🢒 DLC, Cluster Indicators
DLC, Cluster Indicators
DLC, Cluster Indicators
Instrument Cluster Components
Audible Warnings Circuit Description
Cluster Gauges, VSS Circuit, Tach
IGN 1, IGN 0, Cruise, Radio Fuse
Handling ESD Sensitive Parts Notice
Ground Distribution Schematics
Ground Distribution Schematics
Data Link Connector Schematics
Power Distribution Schematics
Engine Controls Schematics
Engine Controls Schematics
Power Distribution Schematics