GM Service Manual Online
For 1990-2009 cars only
Makes
🢒
Chevrolet
🢒
2000
🢒
Chevy C Silverado - 2WD
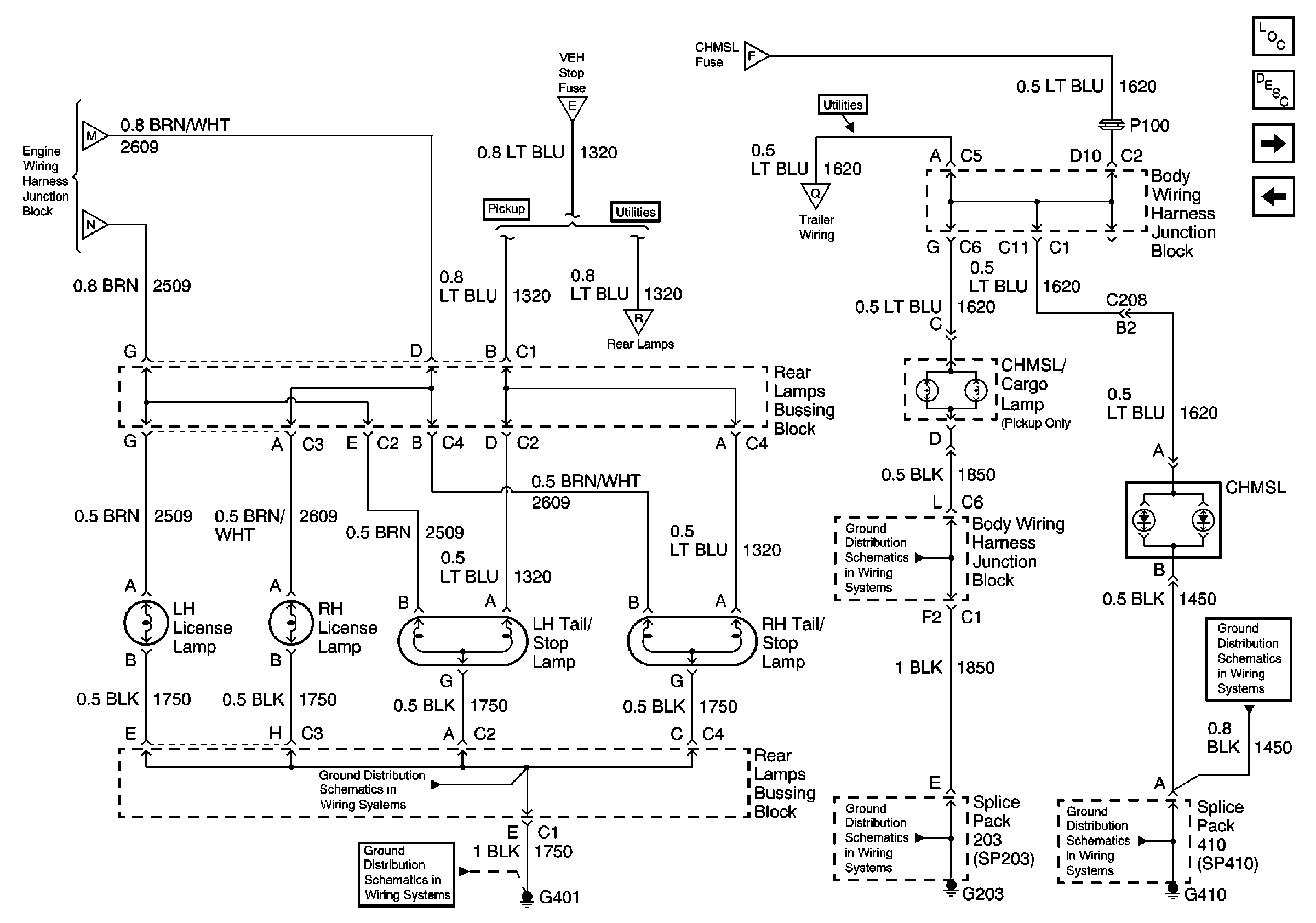
🢒 LH, RH, License Lamps, LH, RH Tail/Stop Lamps, CHMSL - Pickup
LH, RH, License Lamps, LH, RH Tail/Stop Lamps, CHMSL - Pickup
LH, RH, License Lamps, LH, RH Tail/Stop Lamps, CHMSL-- Pickup
Park Lamp Relay, Front Marker Lamps, BCM
Park Lamp Relay, Front Marker Lamps, BCM
Stop LPS and Turn Fuse, Turn/Hazard, Flasher, Stoplamp Switch
Stop LPS and Turn Fuse, Turn/Hazard, Flasher, Stoplamp Switch
Rear Stop, Tail, Turn and License Lamps, G401- Utilities
Stop LPS and Turn Fuse, Turn/Hazard, Flasher, Stoplamp Switch
Ground Distribution Schematics
Ground Distribution Schematics
Ground Distribution Schematics
Ground Distribution Schematics
Lighting Systems Components
Exterior Lights Circuit Description
Rear Stop, Tail, Turn and License Lamps, G401- Utilities
Roof Marker Lamps, Clearance Lamps, G200, BCM
Ground Distribution Schematics
Ground Distribution Schematics