GM Service Manual Online
For 1990-2009 cars only

Circuit Description

The EBCM sends 12 VDC to the Powertrain Control Module (PCM). The PCM toggles this voltage to ground in order to create the delivered torque signal at the EBCM. A signal with a Hz frequency of 128 +/- 5% and a duty cycle of 25%-95% is a valid delivered torque signal. The percentage of duty cycle is proportionate to the percentage of delivered torque.

Conditions for Running the DTC

The ignition is ON.

Conditions for Setting the DTC

The delivered torque signal is detected as being invalid for 300 milliseconds.

Action Taken When the DTC Sets

    • The TRACTION OFF indicator is commanded on.
    • The Traction Control is disabled for the remainder of the ignition cycle.

Conditions for Clearing the DTC

    • The condition(s) responsible for setting the DTC are no longer present.
    • A scan tool is used in order to clear the DTC.

Diagnostic Aids

Thoroughly inspect connections or circuitry that may cause an intermittent malfunction. Refer to Testing for Intermittent Conditions and Poor Connections , Connector Repairs and Wiring Repairs in Wiring Systems.

Test Description

  1. This step tests for voltage from the EBCM on the delivered torque signal circuit.

Step

Action

Value(s)

Yes

No

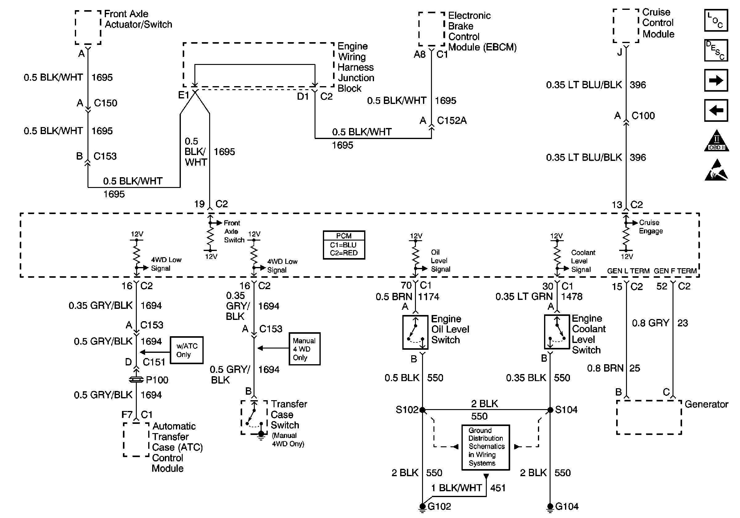
Schematic Reference:

ATC Module, GEN, Oil Level Switch, EBCM


Object Number: 489197  Size: FS
Engine Controls Components
Evaporative Emission Control System Operation Description
CPP, EBCM, Suspension Control Module, Stoplamp Switch
Park/Neutral Switch, Tow/Haul Switch, BCM, G203, G103
OBD II Symbol Description Notice
Handling ESD Sensitive Parts Notice
Ground Distribution Schematics
in Engine Controls - 4.8L, 5.3L, and 6.0L

1

Did you perform the ABS Diagnostic System Check?

--

Go to Step 2

Go to Diagnostic System Check

2

  1. Use a scan tool in order to clear the DTC(s).
  2. Operate the vehicle within the Conditions for Running the DTC as specified in the supporting text.

Does the DTC set?

--

Go to Step 3

Go to Diagnostic Aids

3

  1. Turn the ignition OFF.
  2. Disconnect connector C2 from the PCM.
  3. Turn the ignition ON.
  4. Use a DMM to measure the voltage between the delivered torque signal circuit (at connector C2) and a good ground.

Does the voltage measure greater than the specified value?

10 Volts

Go to Step 5

Go to Step 4

4

Test the delivered torque signal circuit for an open or a short to ground. Refer to Circuit Testing and Wiring Repairs in Wiring Systems.

Did you find and correct the condition?

--

Go to Step 11

Go to Step 7

5

  1. Turn the ignition OFF.
  2. Install a J 39700 breakout box with J 39700-325 adaptor cable between the EBCM and the EBCM harness connector.
  3. Turn the ignition ON.
  4. Use a DMM in order to measure the Hz frequency of the delivered torque signal.

Does the frequency of the delivered torque signal measure within the specified range?

121-134 Hz

Go to Step 6

Go to Step 9

6

Use the DMM in order to measure the duty cycle of the delivered torque signal.

Does the duty cycle of the delivered torque signal measure within the specified range?

25-95%

Go to Step 7

Go to Step 9

7

Inspect for poor connections at the harness connector of the EBCM. Refer to Testing for Intermittent Conditions and Poor Connections and Connector Repairs in Wiring Systems.

Did you find and correct the condition?

--

Go to Step 11

Go to Step 8

8

Important: Perform the Tire Size Calibration procedure.

Replace the EBCM. Refer to Electronic Brake Control Module Replacement .

Did you complete the replacement?

--

Go to Step 11

--

9

Inspect for poor connections at the harness connector of the PCM. Refer to Testing for Intermittent Conditions and Poor Connections and Connector Repairs in Wiring Systems.

Did you find and correct the condition?

--

Go to Step 11

Go to Step 10

10

Important: Perform the setup procedure for the PCM.

Replace the PCM. Refer to Powertrain Control Module Replacement in Engine Controls-4.8L, 5.3L, and 6.0L.

Did you complete the replacement?

--

Go to Step 11

--

11

  1. Use the scan tool in order to clear the DTC.
  2. Operate the vehicle within the Conditions for Running the DTC as specified in the supporting text.

Does the DTC set?

--

Go to Step 3

System OK