GM Service Manual Online
For 1990-2009 cars only
Makes
🢒
Chevrolet
🢒
2002
🢒
Chevy C Silverado - 2WD
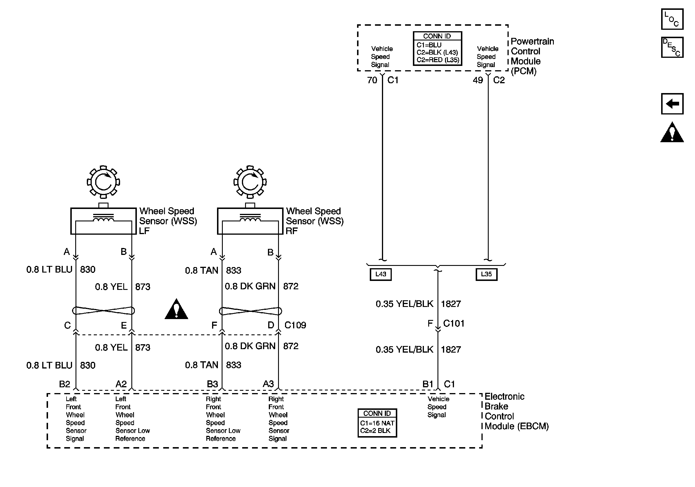
🢒 Speed Sensor Signals
Speed Sensor Signals
Speed Sensor Signals
Master Electrical Component List
ABS Description and Operation
Class 2 Communication
Splicing Twisted or Shielded Cable
Antilock Brake System Schematic Icons