GM Service Manual Online
For 1990-2009 cars only
Makes
🢒
Chevrolet
🢒
2002
🢒
Chevy C Silverado - 2WD
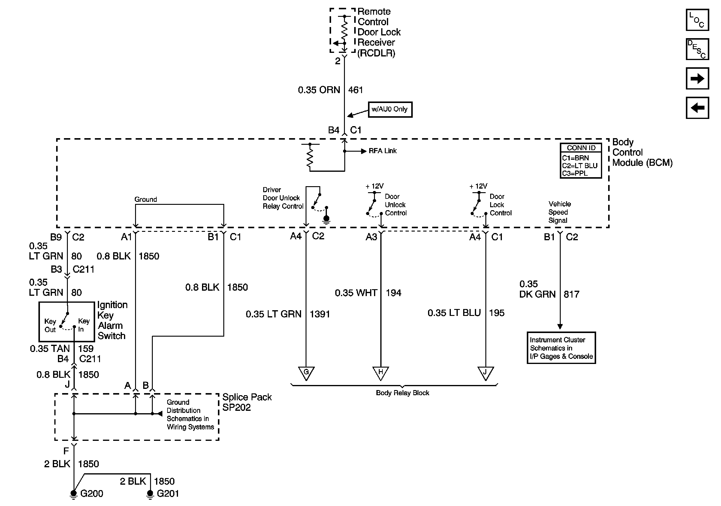
🢒 BCM Inputs and Outputs
BCM Inputs and Outputs
BCM Inputs and Outputs
Master Electrical Component List
Power Door Locks Description and Operation
Relay Control
Endgate Lock Cylinder Switch Inputs (Utility)
G200, G201 and G207 (Pickup and Crew Cab)
Relay Control
Gages