GM Service Manual Online
For 1990-2009 cars only
Makes
🢒
Chevrolet
🢒
2002
🢒
Chevy C Silverado - 2WD
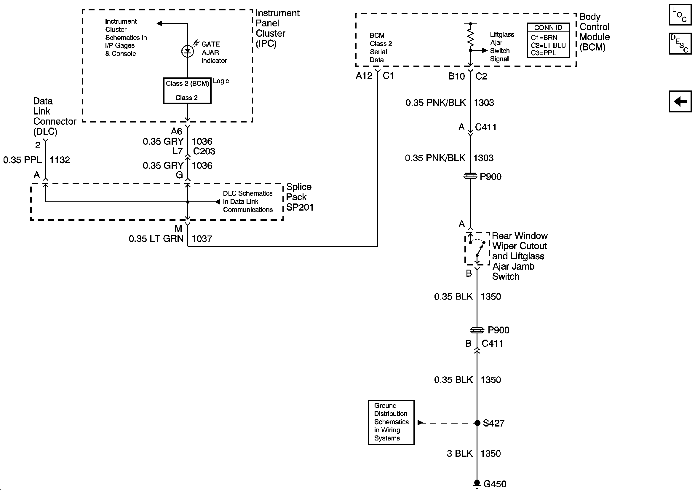
🢒 Gate Ajar Indicator
Gate Ajar Indicator
Gate Ajar Indicator
Master Electrical Component List
Rear Hatch/Gate Description and Operation Gate Ajar Ind
Output
Power and Ground
SP201 (4.3L)
G420,G450 and S427 (Utility and Crew Cab)