GM Service Manual Online
For 1990-2009 cars only
Makes
🢒
Chevrolet
🢒
2002
🢒
Chevy C Silverado - 2WD
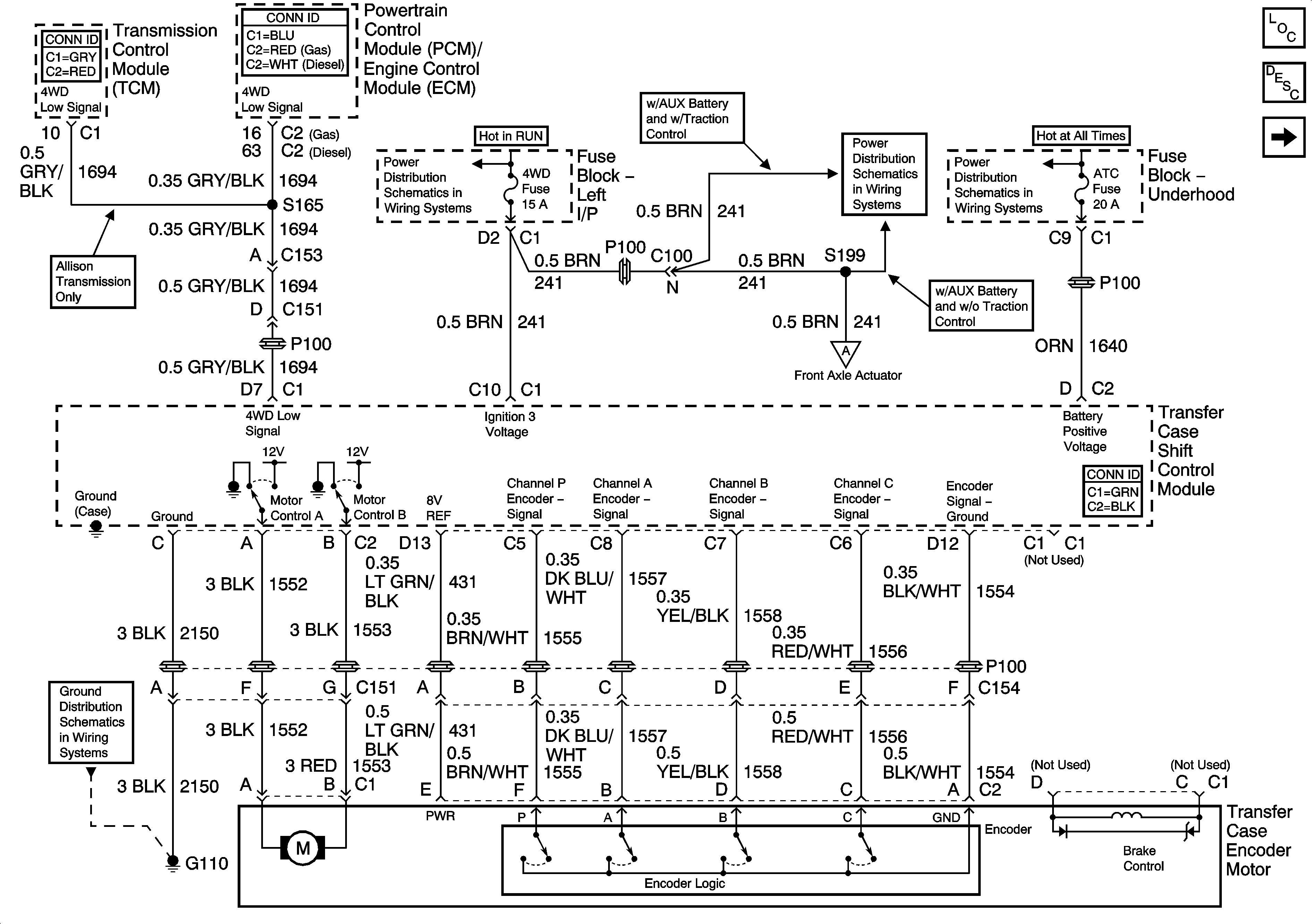
🢒 Transfer Case Shift Control Module and Encoder Motor
Transfer Case Shift Control Module and Encoder Motor
Transfer Case Shift Control Module and Encoder Motor
Master Electrical Component List
Transfer Case Description and Operation
Front Axle Actuator
4WD, HVAC 1, and IGN 3 Fuses
4WD, HVAC 1, and IGN 3 Fuses
SEO 1, SEO 2, RR HVAC, EXP LPS, ATC, and RR WPR
Front Axle Actuator
G100 and G110