GM Service Manual Online
For 1990-2009 cars only
Makes
🢒
Chevrolet
🢒
2003
🢒
Chevy C Silverado - 2WD
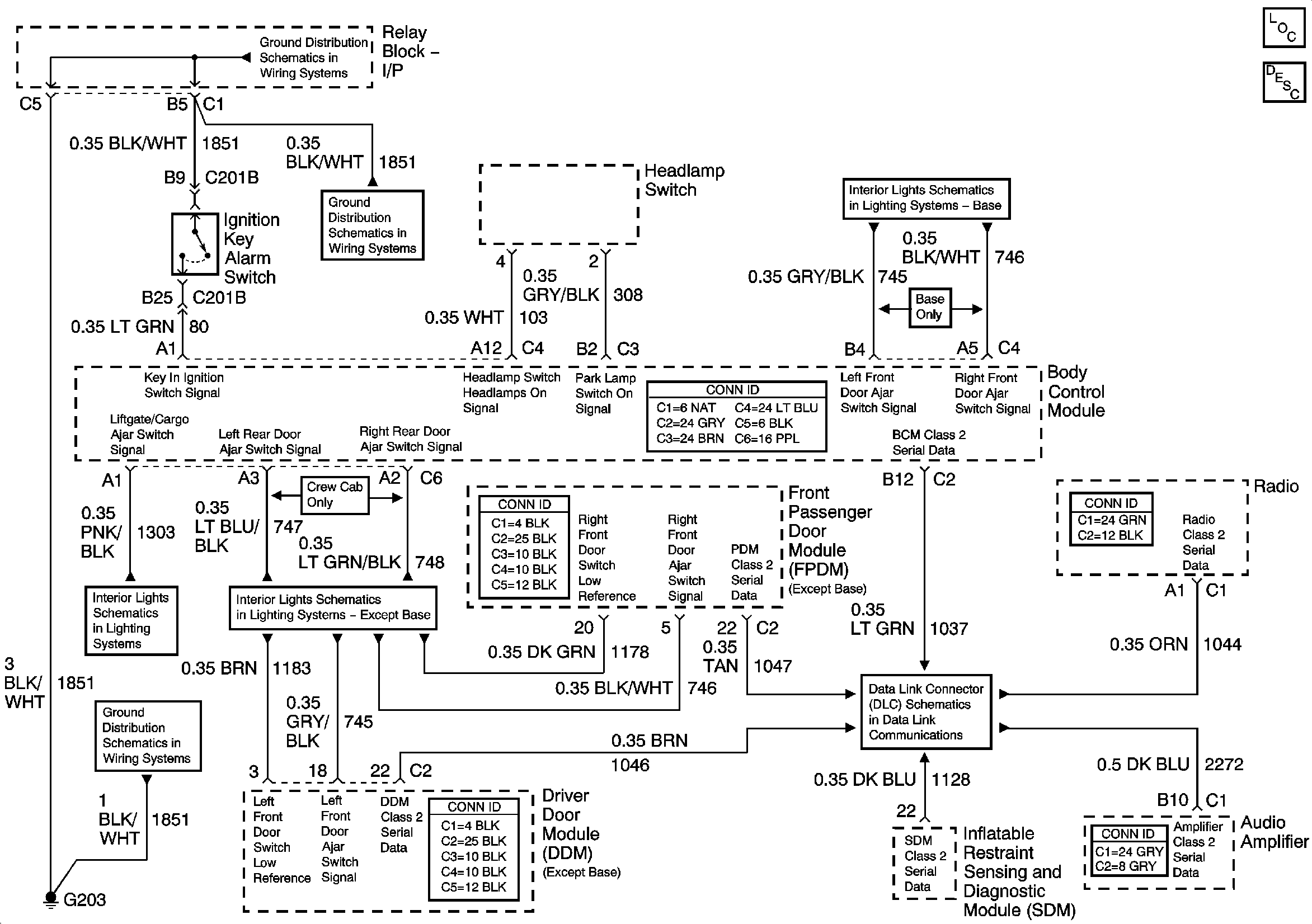
🢒 Audible Warnings
Audible Warnings
Audible Warnings
Master Electrical Component List
Indicator/Warning Message Description and Operation
G203-1 of 3
G203-2 of 3
G203-1 of 3
Door Jamb Switches - w/YE9 or Y91
Door Jamb Switches - w/o YE9
SP205 - 2 of 2