GM Service Manual Online
For 1990-2009 cars only
Makes
🢒
Chevrolet
🢒
2004
🢒
Chevy C Silverado - 2WD
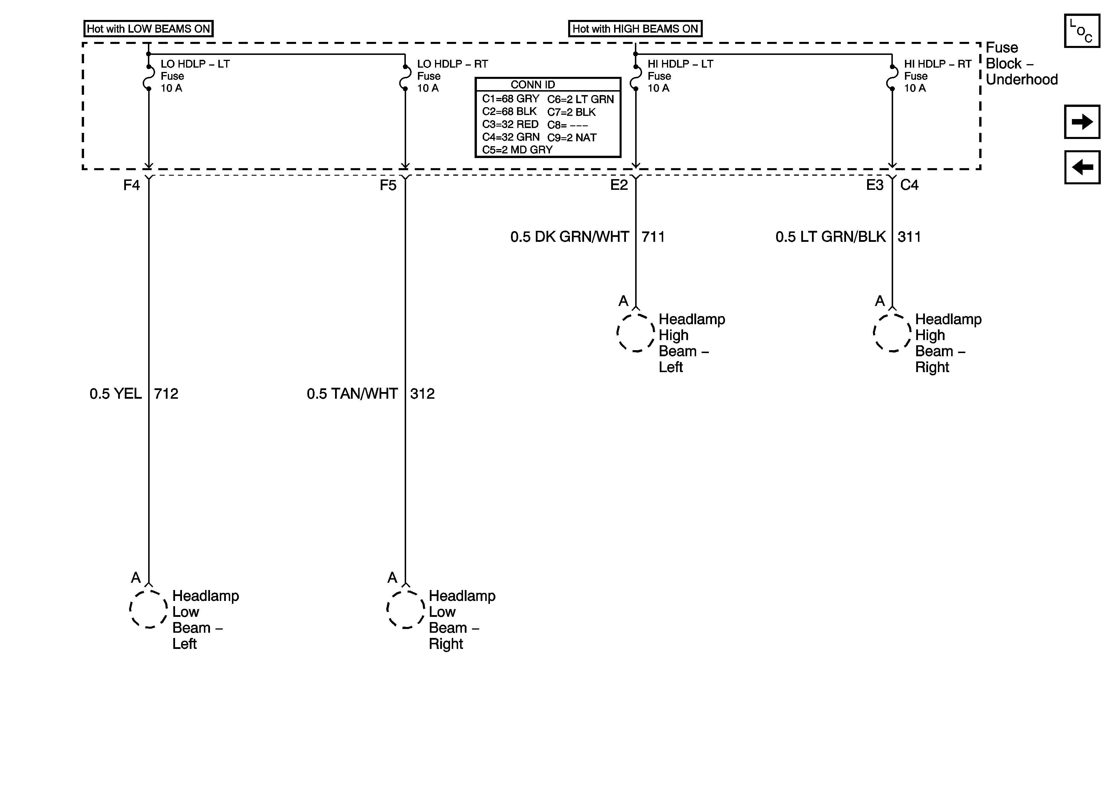
🢒 LO HDLP - LT, LO HDLP - RT, HI HDLP - LT, and HI HDLP - RT Fuses
LO HDLP - LT, LO HDLP - RT, HI HDLP - LT, and HI HDLP - RT Fuses
LO HDLP - LT, LO HDLP - RT, HI HDLP - LT, and HI HDLP - RT Fuses
Master Electrical Component List
LR PARK and RR PARK Fuses
IGN 3, Cruise, and 4WD Fuses