GM Service Manual Online
For 1990-2009 cars only
Makes
🢒
Chevrolet
🢒
2004
🢒
Chevy C Silverado - 2WD
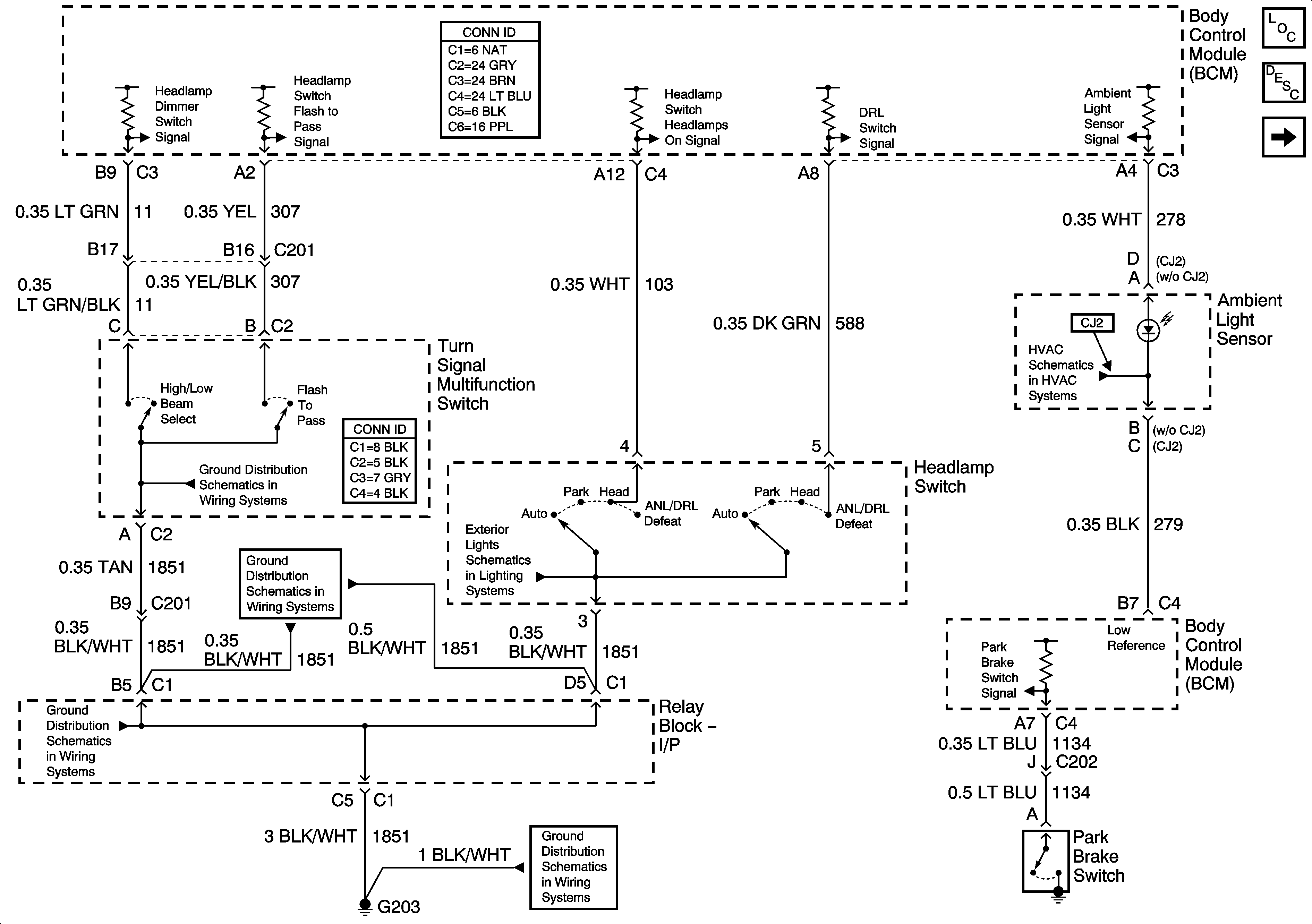
🢒 Headlights/DRL Control
Headlights/DRL Control
Headlights/DRL Control
Master Electrical Component List
Exterior Lighting Systems Description and Operation
Headlights
G203 - 3 of 3
G203 - 2 of 3
G203 - 1 of 3
G203 - 1 of 3
Sunload Sensor Inputs