GM Service Manual Online
For 1990-2009 cars only
Makes
🢒
Chevrolet
🢒
1996
🢒
Chevy G Van
🢒 DLC (7.4L)
DLC (7.4L)
DLC (7.4L)
Engine Controls Components 5.0L/5.7L/7.4L
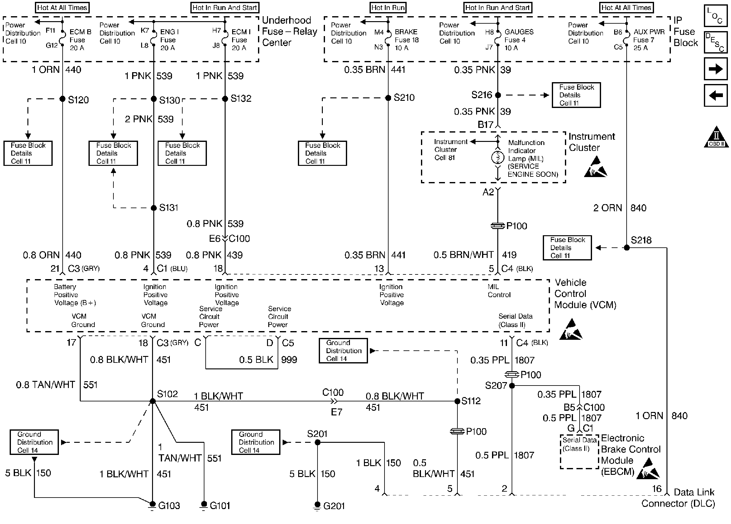
Vehicle Control Module Serial Data Communications
OBD II Symbol Description Notice
Handling ESD Sensitive Parts Notice
Handling ESD Sensitive Parts Notice
Handling ESD Sensitive Parts Notice
CKP, CMP Sensor, ICM (7.4L)
HVAC Control Module, A/C Low Pressure Cutoff Switch, A/C High Pressure Cutoff Switch (5.0L/5.7L)