GM Service Manual Online
For 1990-2009 cars only
Makes
🢒
Chevrolet
🢒
1996
🢒
Chevy G Van
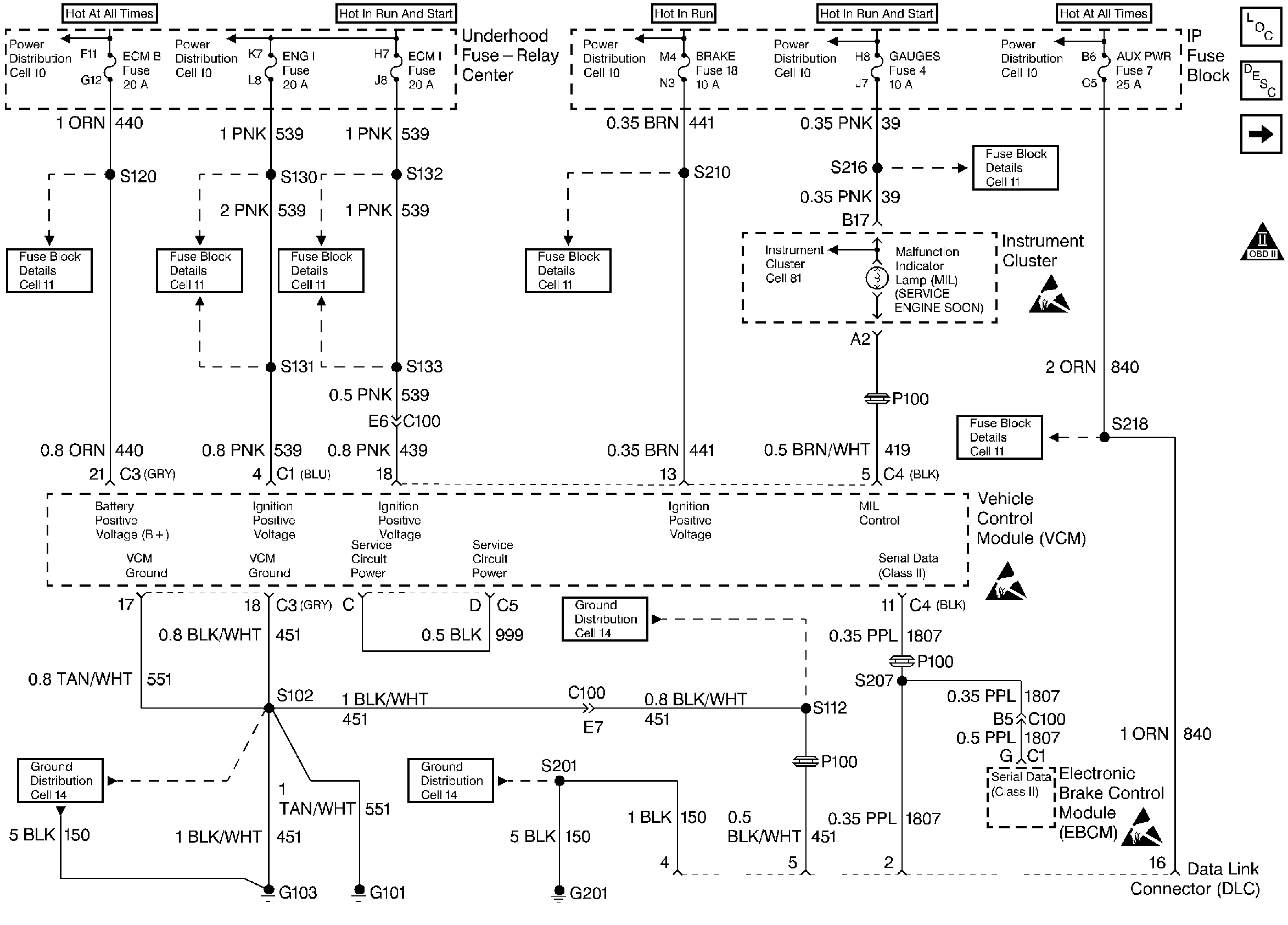
🢒 DLC, MIL, I/P (5.0L/5.7L)
DLC, MIL, I/P (5.0L/5.7L)
DLC, MIL, I/P (5.0L/5.7L)
Engine Controls Components 5.0L/5.7L/7.4L
Vehicle Control Module Serial Data Communications
OBD II Symbol Description Notice
CKP, CMP Sensors, ICM with Ignition Coil (5.0L/5.7L)
Handling ESD Sensitive Parts Notice
Handling ESD Sensitive Parts Notice
Handling ESD Sensitive Parts Notice