GM Service Manual Online
For 1990-2009 cars only
Makes
🢒
Chevrolet
🢒
1998
🢒
Chevy P12 Chassis
🢒
Body and Accessories
🢒
Wiring Systems
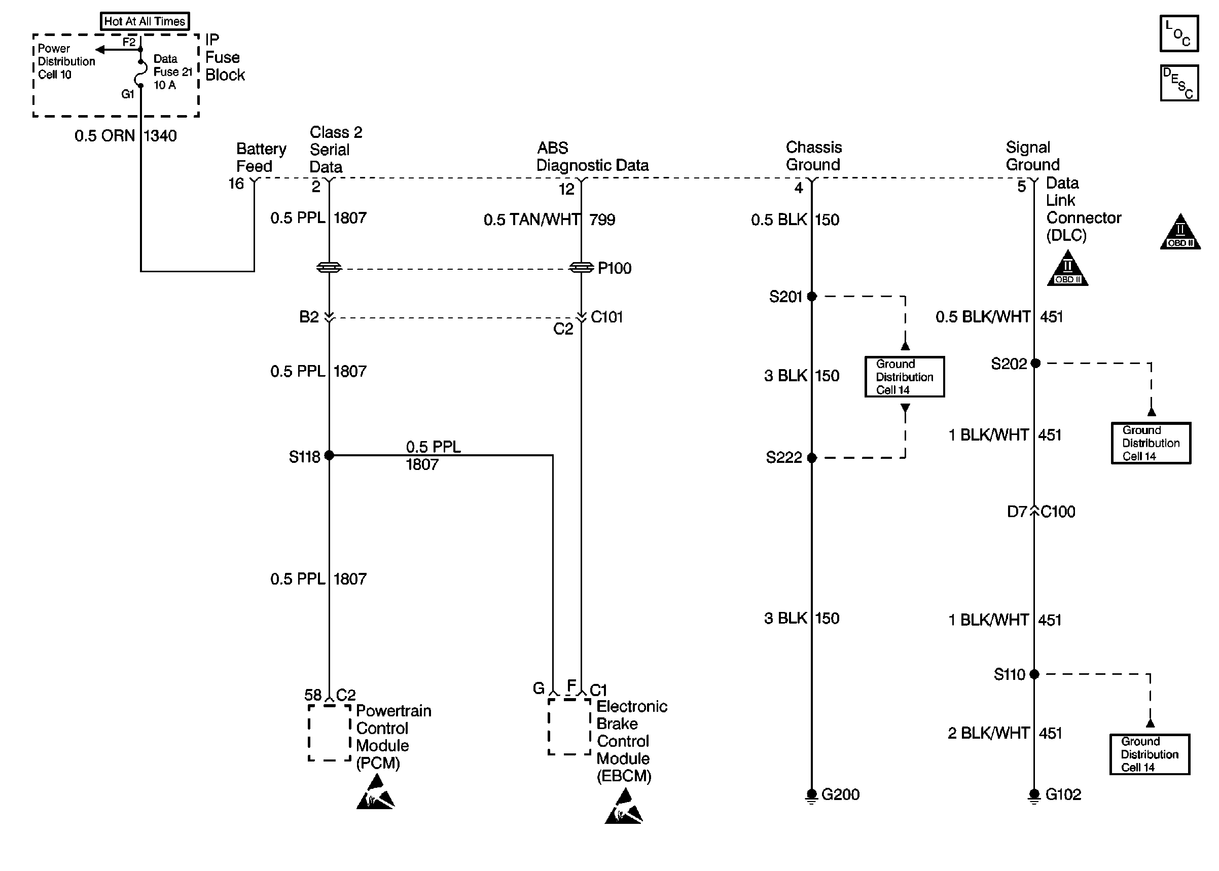
🢒 Data Link Connector Schematics
Cell 50: Data Link Connector (DLC)
Cell 10: Always Hot Secondary Fuses
Cell 14: G200
Cell 14: G102
Handling Electrostatic Discharge Sensitive Parts Notice
Handling Electrostatic Discharge Sensitive Parts Notice
Data Link Communications Components
Data Link Connector Circuit Description
OBDII Symbol Description Notice