GM Service Manual Online
For 1990-2009 cars only
Makes
🢒
Chevrolet
🢒
1998
🢒
Chevy P42 Commercial Chassis
🢒 Cell 50
Cell 50
Cell 50
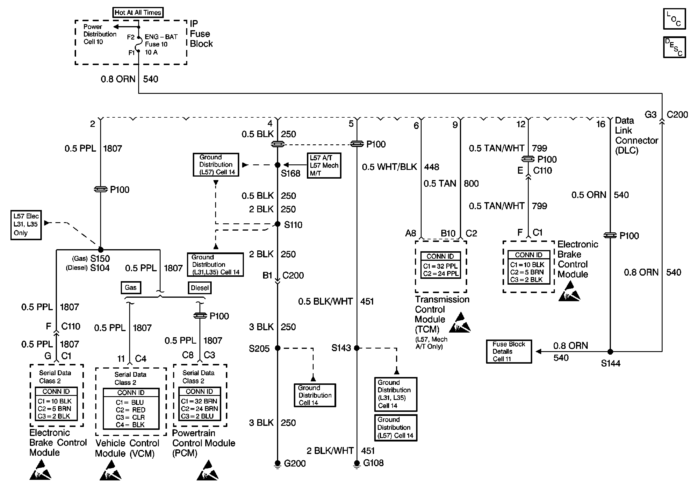
Data Link Communications Components P42
Data Link Communications Operation P42
Cell 10: Fuse Block and Headlamp Switch
Cell 14: S110 [L57]
Cell 14: S110 [L31/L35]
Cell 14: G200
Cell 14: G108 [L31/L35]
Cell 14: G108 [L57]
Cell 11: ECM-BAT and ENG-BAT fuses
Handling ESD Sensitive Parts Notice
Handling ESD Sensitive Parts Notice
Handling ESD Sensitive Parts Notice
Handling ESD Sensitive Parts Notice
Handling ESD Sensitive Parts Notice