GM Service Manual Online
For 1990-2009 cars only

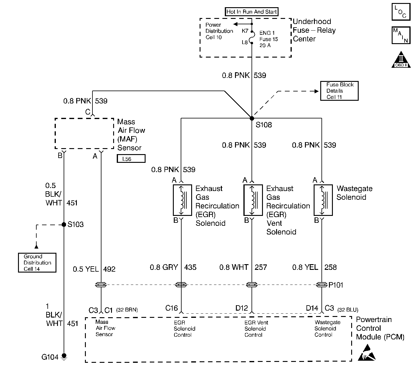
Object Number: 56429  Size: LF
Engine Controls Components
DIESEL PCM, MAF, EGR, APP, WASTEGATE
OBD II Symbol Description Notice
Handling ESD Sensitive Parts Notice

Circuit Description

The Mass Air Flow (MAF) sensor measures the amount of air entering the engine during a given time. The PCM uses the mass air flow information to monitor EGR flow rates. A large quantity of air entering the engine indicates an acceleration or high load situation, while a small quantity of air indicates deceleration or idle.

The MAF sensor produces a frequency signal. DTC P0101 will be set if the signal from the MAF sensor does not match a predicted value based on, engine coolant temperature, throttle angle and engine speed. This is a type B DTC.

Conditions for Setting the DTC

    • The engine is running
    • Engine Speed between 506 and 806 RPM.
    • Throttle angle is 0%.
    • The above conditions met for greater than 3 seconds
    • The change in MAF sensor is less than a calculated value

Action Taken When the DTC Sets

    • The PCM will illuminate the Malfunction Indicator Lamp (MIL) on the second consecutive fault.
    • The PCM will store conditions which were present when the DTC set as Freeze Frame and the Fail Records data.

Conditions for Clearing the MIL/DTC

    • The PCM will turn the MIL OFF on the third consecutive trip cycle during which the diagnostic has been run and the fault condition is no longer present.
    • A history DTC P0101 will clear after 40 consecutive warm-up cycles have occurred without a fault.
    • DTC P0101 can be cleared by using the scan tool Clear Info function.

Diagnostic Aids

Check for the following conditions:

    • Damaged harness. Inspect the wiring harness for damage. If the harness appears to be OK, observe the scan tool while moving connectors and wiring harnesses related to the MAF sensor. A change in the display will indicate the location of the fault.
    • Plugged intake air duct or dirty air filter element. A Wide-Open throttle acceleration from a stop should cause the Mass Air Flow displayed on a scan tool to increase . If not, check for a restriction.

If DTC P0101 cannot be duplicated, the information included in the Fail Records data can be useful in determining vehicle mileage since the DTC was last set. This may assist in determining how often the DTC sets.

The Adaptive Learn Matrix (ALM) is used to adjust the EGR vacuum control based on Mass Air Flow (MAF). The ALM may change as a result of back pressure increases over the life of the vehicle or other engine system variations. The ALM is made up of sixteen cells (numbered from zero to fifteen) in which each cell covers a range of engine speed (RPM) and load (mm3).

Test Description

Number(s) below refer to the step number(s) on the Diagnostic Table:

  1. This step verifies that the problem is present at idle.

  2. A voltage reading of less than 4 or over 6V at the MAF sensor signal circuit indicates a fault in the wiring or a poor connection.

  3. Verifies that ignition feed voltage and a good ground are available at the MAF sensor.

Step

Action

Value(s)

Yes

No

1

Important: Before clearing DTC(s) use the scan tool to record Freeze Frame and Failure Records for reference, as data will be lost when the Clear Info function is used.

Was the Powertrain On-Board Diagnostic (OBD) System Check performed?

--

Go to Step 2

Go to Powertrain On Board Diagnostic (OBD) System Check

2

  1. Turn the ignition ON, engine OFF.
  2. Review and record scan tool Fail Records data.
  3. Operate the vehicle within the Fail Records conditions as noted.
  4. Using a scan tool, monitor Specific DTC info for DTC P0101.

Does the scan tool indicate DTC P0101 Failed This Ign?

--

Go to Step 3

Refer to Diagnostic Aids

3

  1. Check for the following conditions:
  2. • Plugged intake air duct or dirty air filter element
    • Intake manifold vacuum leaks
    • Leaks at EGR valve flange and tower gasket.
  3. If a problem is found, repair as necessary.

Was a problem found?

--

Go to Step 17

Go to Step 4

4

  1. Turn the ignition ON, throttle closed.
  2. Observe the APP Angle display on the scan tool.

Is the APP Angle near the specified value?

0%

Go to Step 5

Go to DTC P0121 Accelerator Pedal Position (APP) Sensor 1 Circuit Performance

5

  1. Turn the ignition OFF.
  2. Disconnect the MAF sensor connector.
  3. Turn the ignition ON, engine OFF.
  4. Using a DVM, measure the voltage between the MAF signal circuit and chassis ground.

Is the voltage near the specified value?

5V

Go to Step 6

Go to Step 7

6

  1. Connect a test light between the MAF sensor ignition feed and ground circuits at the MAF sensor harness connector.

Is the test light ON?

--

Go to Step 10

Go to Step 9

7

Is the voltage less than the specified value?

4.5V

Go to Step 11

Go to Step 8

8

  1. Turn the ignition OFF, disconnect the PCM.
  2. Turn the ignition ON, engine OFF.
  3. Measure the voltage between the MAF signal circuit and ground.

Does the voltage measure near the specified value?

0V

Go to Step 15

Go to Step 13

9

  1. Connect a test light between MAF sensor ignition feed circuit and the chassis ground.

Is the test light ON?

--

Go to Step 12

Go to Step 13

10

  1. Check for a poor connection at the MAF sensor.
  2. If a poor connection is found, replace the terminal(s)

Was a poor connection found?

--

Go to Step 17

Go to Step 15

11

  1. Check the MAF signal circuit between the PCM and the MAF sensor for an open, short to ground, or short to the MAF sensor ground circuit.
  2. If the MAF signal circuit is open or shorted, repair it as necessary.

Was the MAF sensor signal circuit open or shorted?

--

Go to Step 17

Go to Step 16

12

Locate and repair the open in the ground circuit to the MAF sensor.

Is the action complete?

--

Go to Step 17

--

13

Locate and repair the open in the ignition feed circuit to the MAF sensor.

Is the action complete?

--

Go to Step 17

--

14

Locate and repair the short to voltage in the MAF sensor signal circuit.

Is the action complete?

--

Go to Step 17

--

15

Replace the MAF sensor.

Is the action complete?

--

Go to Step 17

--

16

Replace the PCM.

Important: The new PCM must be programmed. Refer to Powertrain Control Module Replacement/Programming .

Is the action complete?

--

Go to Step 17

--

17

  1. Using the scan tool, select DTC, Clear Info.
  2. Start the engine and idle until normal operating temperature is reached.
  3. Select DTC, Specific, then enter the DTC number which was set.
  4. Operate the vehicle until the Scan Tool indicates that the diagnostic Ran.

Does scan tool indicate that this diagnostic Ran and Passed?

--

Go to Step 18

Go to Step 2

18

Using the scan tool, select Capture Info, Review Info.

Are any additional DTCs displayed that have not been diagnosed?

--

Go to the Applicable DTC Table

System OK