GM Service Manual Online
For 1990-2009 cars only
Makes
🢒
Chevrolet
🢒
2005
🢒
Cobalt
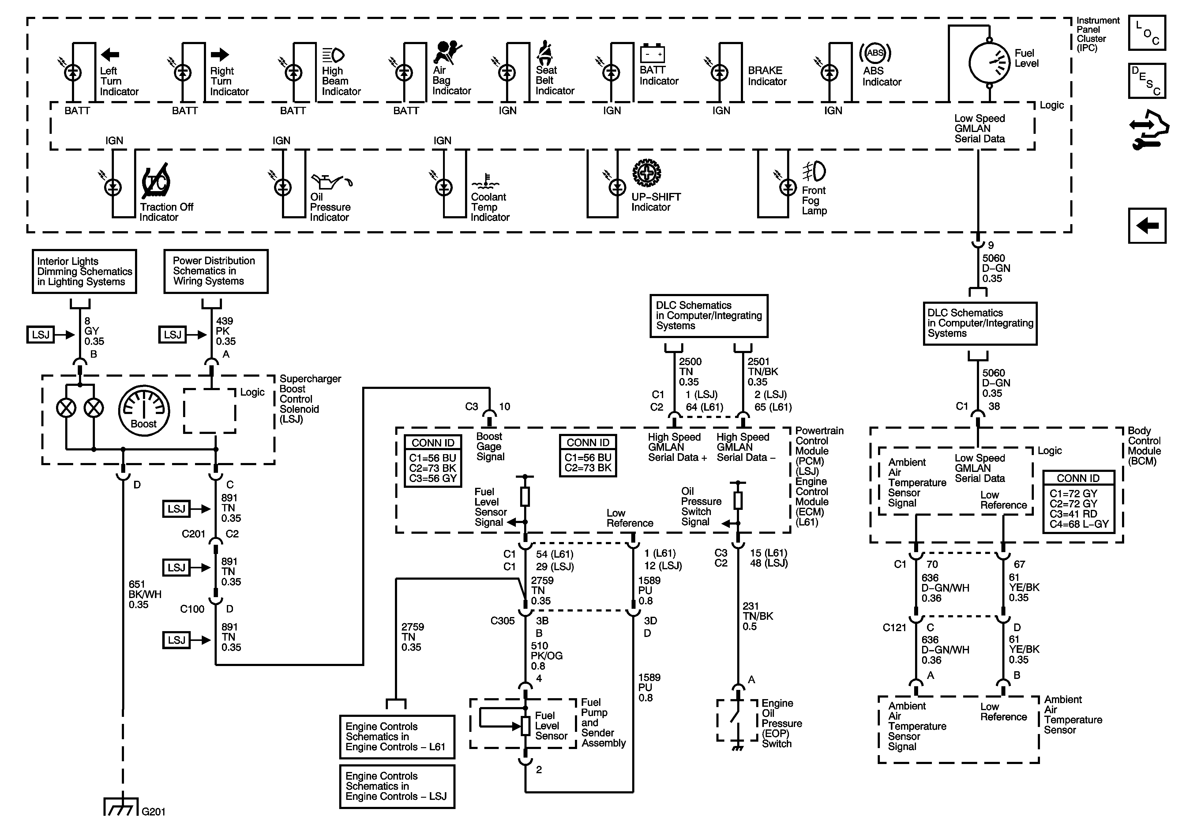
🢒 Ambient Air Temperature Sensor, EOP Sensor, Fuel Level Sensor, and Indicators
Ambient Air Temperature Sensor, EOP Sensor, Fuel Level Sensor, and Indicators
Ambient Air Temperature Sensor, EOP Sensor, Fuel Level Sensor, and Indicataors
Master Electrical Component List
Instrument Cluster Description and Operation
Control Module References
Power, Ground, and Illumination MIL
Dimmer Switch Inputs
RUN/CRANK Relay, HVAC Relay, I/P IGN Fuse, BCM3 Fuse, WIPER Fuse, RESTRAINTS Fuse, EPS Fuse
DLC High Speed, Serial Data, Class 2
DLC Power, Ground, and Low Speed GMLAN
G201
Engine Data Sensors - 5-Volt Reference Bussing
Engine Data Sensors - 5-Volt and Low Reference Bussing