GM Service Manual Online
For 1990-2009 cars only
Makes
🢒
Chevrolet
🢒
2005
🢒
Cobalt
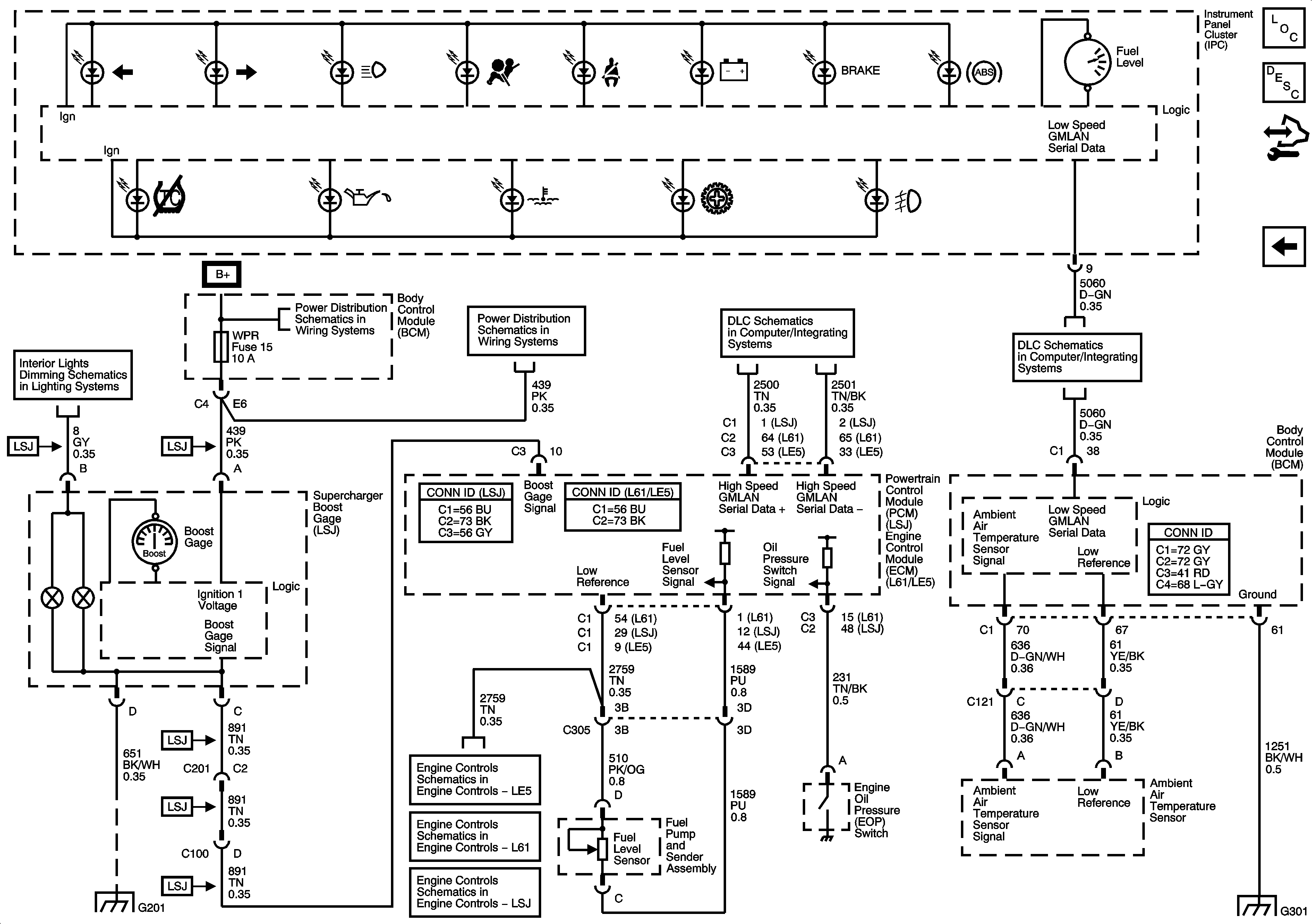
🢒 Ambient Air Temperature Sensor, EOP Sensor, Fuel Level Sensor and Indicator
Ambient Air Temperature Sensor, EOP Sensor, Fuel Level Sensor and Indicator
Ambient Air Temperature Sensor, EOP Sensor, Fuel Level Sensor, and Indicator
Master Electrical Component List
Indicator/Warning Message Description and Operation
Control Module References
Power, Ground, and Illumination MIL
Dimmer Switch Inputs
High Speed GMLAN
DLC Power, Ground, and Low Speed GMLAN
G201
Engine Data Sensors - 5-Volt and Low Reference
EVAP Controls
Engine Data Sensors - 5-Volt and Low Reference Bussing
G301 (1 of 2)