GM Service Manual Online
For 1990-2009 cars only

Object Number: 65697  Size: LF
Data Link Connector Schematics Rear Mounted EBTCM/BPMV
Data Link Connector Schematics Rear Mounted EBTCM/BPMV
Ground Distribution Schematics Rear Mounted EBTCM/BPMV
Handling Electrostatic Discharge Sensitive Parts Notice
Power Distribution Schematics
Tire Pressure Monitoring System Components
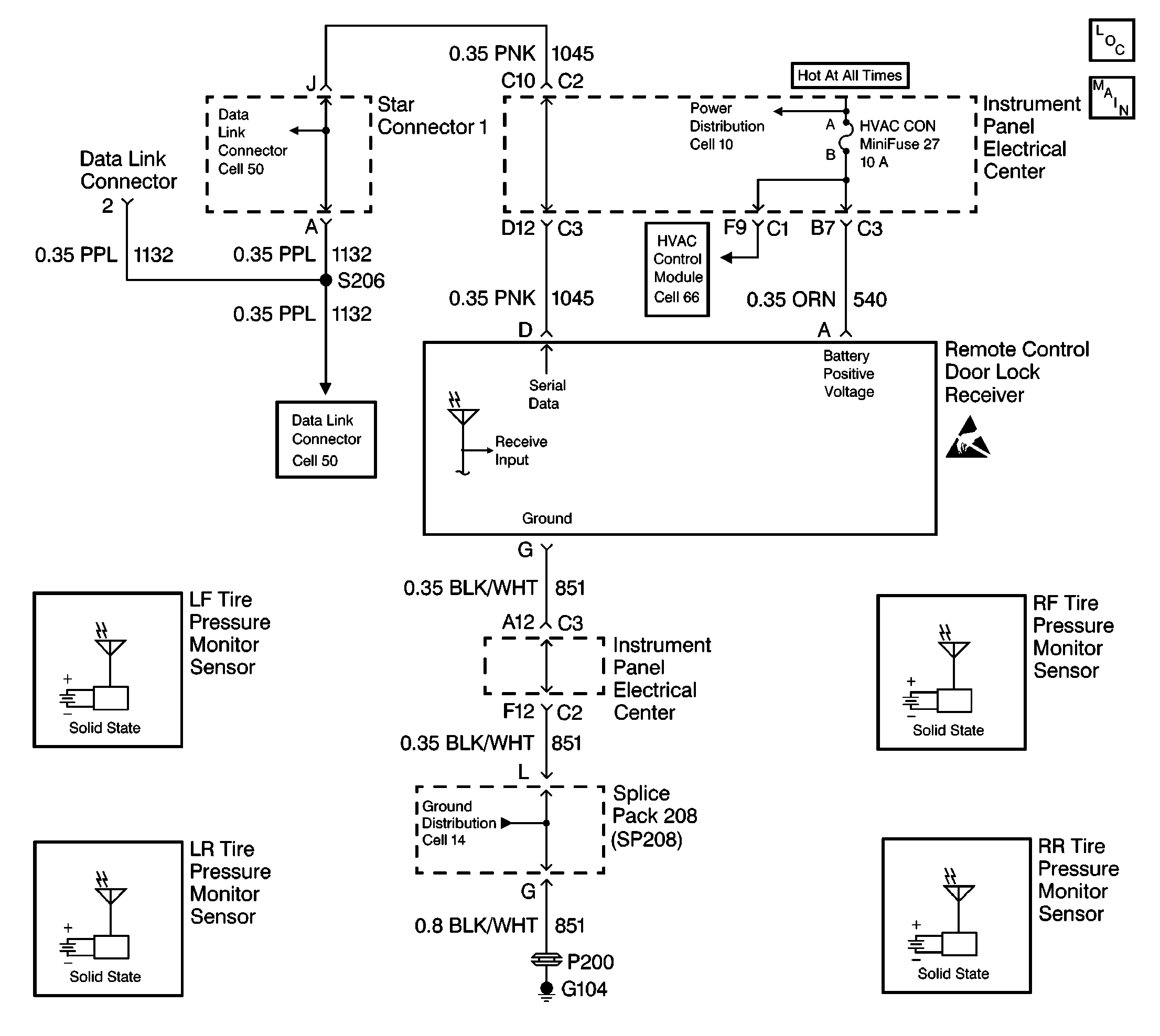
Tire Pressure Monitor System Schematics
HVAC Blower Control Schematics Rear Mounted EBTCM/BPMV

Circuit Description

When the TPM sensors detect a vehicle speed of 16-24 km/h (10-15 mph), the TPM sensors will enter a powered up stage and begin to transmit a unique identification code and tire pressure information from 0-437 kPa (0-62 psi) to the receiver. The receiver performs a diagnostic cycle in order to test if all sensors are transmitting. When the vehicle speed is over 40 km/h (25 mph) for 20 minutes, the receiver checks whether all sensors have transmitted their information. If all sensors do not transmit their information, the receiver will set a DTC.

Conditions for Setting the DTC

    • The vehicle completes a diagnostic cycle (driving for about 20 minutes at speeds over 40 km/h [15 mph]).
    • The receiver has not received any TPM sensor information.
    • These conditions must be present for 20 minutes.

Action Taken When the DTC Sets

    • Stores a DTC C2120 in the receiver's memory
    • Sends a message to the IPC to display the SERVICE TIRE WARN SYS message
    • The IPC will default to display all tire pressure as XXX kPa (XX psi).

Conditions for Clearing the DTC

    • The receiver completes a diagnostic and receives tire pressure information from all TPM sensors.
    • A history DTC will clear after 50 consecutive ignition cycles if the condition for the malfunction is no longer present.
    • Use the IPC clearing DTCs feature.
    • Use a scan tool.

Diagnostic Aids

    • The IPC will default to display all tire pressure as XXX kPa (XX psi) if the receiver is unable to receive or send tire pressure data.
    • If there is an open in the serial data line to the receiver, the IPC will display XXX kPa (XX psi) for all tire pressure values and the SERVICE TIRE WARN SYS message.
    • Clear the receiver diagnostic memory before road testing the vehicle whenever a TPM sensor is replaced in order to avoid reading the original DTC stored in the memory.
    • When receiver replacement is necessary, program all TPM sensors and RFA transmitters to the replacement receiver.

Test Description

The numbers below refer to the Step numbers on the diagnostic table:

  1. This test checks if the IPC can enter the TIRE TRAINING mode. If the display is blank, or if the DIC buttons do not respond when pressed, refer to IPC Diagnostic System Check.

  2. This test determines if the TPM sensors can properly transmit their identification codes. (If the horn did not sound during the test, the receiver was unable to receive a TPM sensor identification code.)

  3. This test determines if all of the TPM sensors are on the vehicle and undamaged.

DTC C2120 -- TPM System Malfunction (No Sensors Received)

Step

Action

Value(s)

Yes

No

1

Were you sent here from the TPM Diagnostic System Check?

--

Go to Step 2

Go to Diagnostic System Check - Tire Pressure Monitoring

2

Using the RESET button on the DIC, enter the TIRE TRAINING mode. Refer to Tire Pressure Indicator Sensor Programming

Can the reprogramming be successfully accessed through the IPC?

--

Go to Step 3

Go to Instrument Panel Cluster Diagnostic System Check

3

Program all TPM sensors. Refer to Tire Pressure Indicator Sensor Programming .

Was the programming successful?

--

Go to Step 5

Go to Step 4

4

Inspect all wheels for missing or damaged TPM sensors.

Are all sensors on the vehicle and undamaged?

--

Go to Step 7

Go to Step 6

5

  1. Clear the DTCs. Refer to Clearing DTCs .
  2. Road test the vehicle above 24 km/h (15 mph) for 20 minutes.

Does DTC C2120 reset?

--

Go to Step 7

System OK

6

  1. Replace the damaged or missing TPM sensor(s). Refer to Tire Pressure Monitoring Sensors .
  2. Program all TPM sensors. Refer to Tire Pressure Indicator Sensor Programming .

Is the replacement complete?

--

Go to Step 8

--

7

  1. Replace the remote control door lock receiver. Refer to Tire Pressure Monitoring Receiver .
  2. Program all TPM sensors. Refer to Tire Pressure Indicator Sensor Programming .
  3. Program the RFA transmitters. Refer to Transmitter Programming/Synchronization in Keyless Entry.

Is the replacement complete?

--

Go to Step 8

--

8

  1. Turn the ignition to OFF.
  2. Install any components or connectors that were removed.
  3. Clear all DTCs. Refer to Clearing DTCs .

Are the repairs complete?

--

Go to Diagnostic System Check - Tire Pressure Monitoring

--