GM Service Manual Online
For 1990-2009 cars only
Makes
🢒
Chevrolet
🢒
2002
🢒
Corvette
🢒 Indicators
Indicators
Indicators
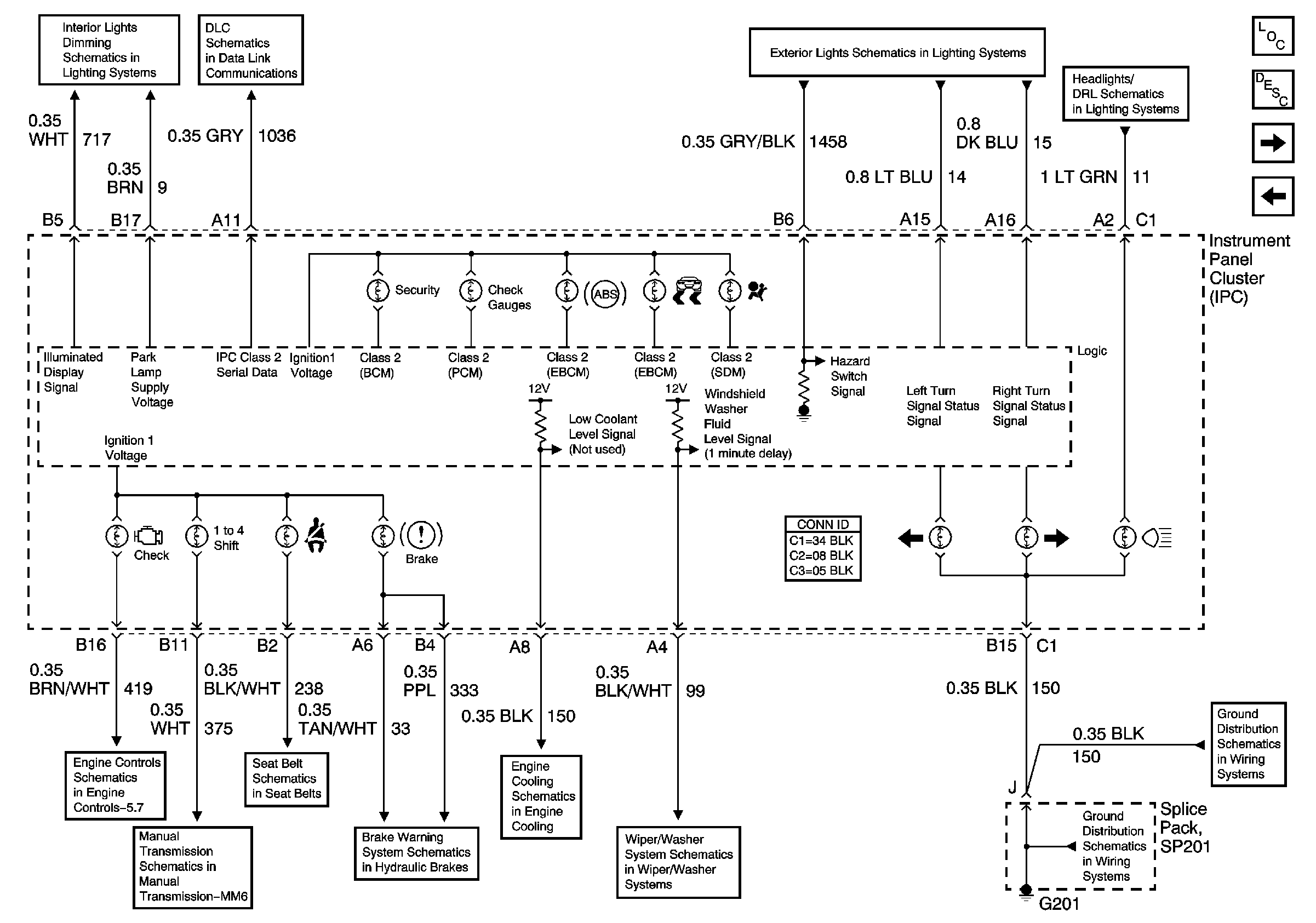
Master Electrical Component List
Instrument Cluster Description and Operation
Temperature,Fuel and Oil Pressure Gauges
Power,Ground,Tachometer and Speedometer
Star Connectors
Module Power, Ground, Serial Data and MIL
Manual Transmission Schematics (MM6)
Seat Belt Schematics
01 Y-Car: Brake Warning System Schematics
01 Y-Car: Cooling Fan Schematics
01 Y-Car: Wiper/Washer System (Pulse) Schematic
Hazard Warning Switch and Turn Signal Switch
Headlamp Control
G201
G201