GM Service Manual Online
For 1990-2009 cars only
Makes
🢒
Chevrolet
🢒
2005
🢒
Corvette
🢒 Rear Park, Marker and License Lamps
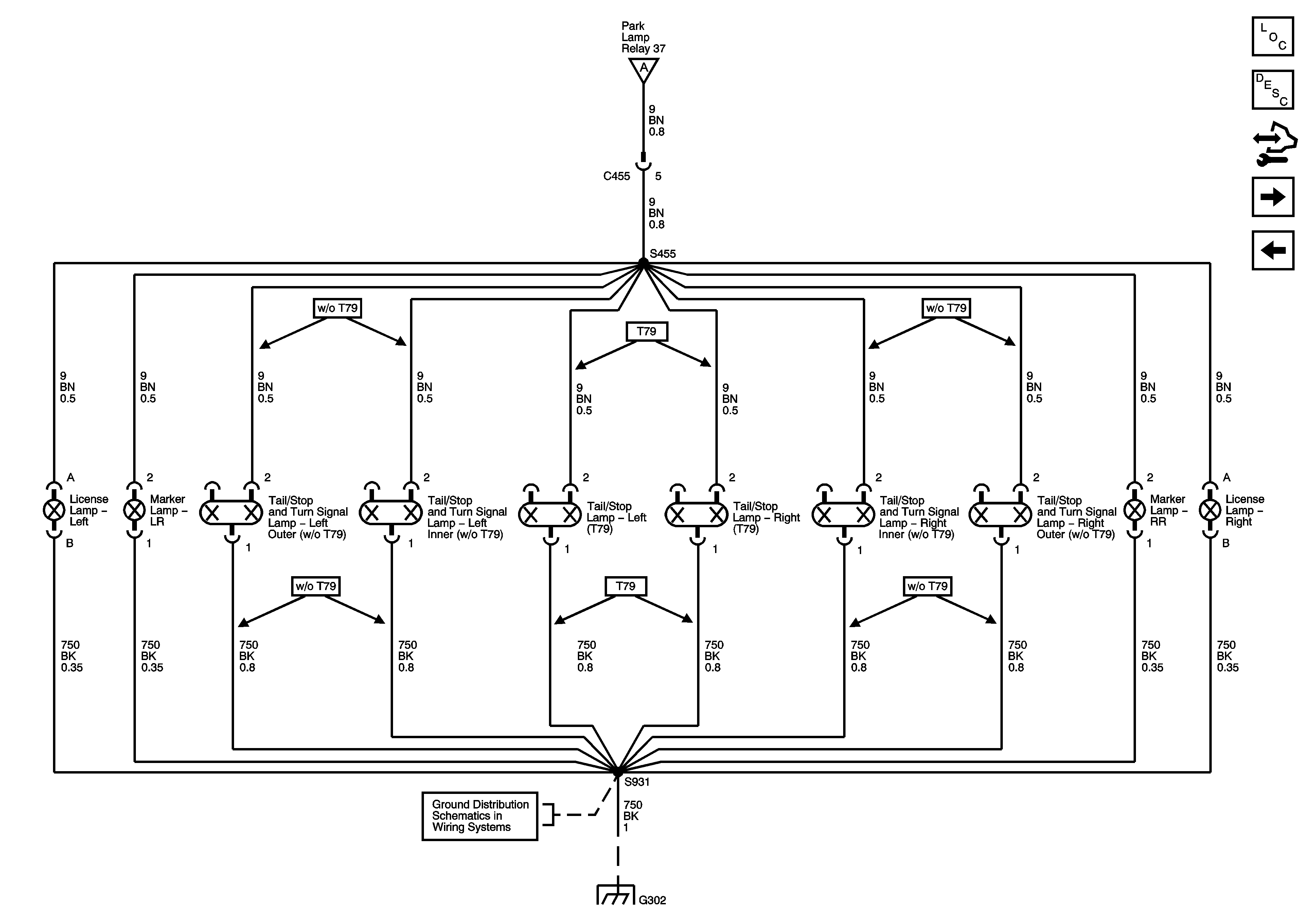
Rear Park, Marker and License Lamps
Rear Park , Marker and License Lamps
Master Electrical Component List
Exterior Lighting Systems Description and Operation
Control Module References
Hazard, Stop Lamps, and Turn Signal Inputs
Park Lamp Control, Front Park, Marker and Position Lamps
Park Lamp Control, Front Park, Marker and Position Lamps
G302, G401 and G402
G302, G401 and G402