GM Service Manual Online
For 1990-2009 cars only
Makes
🢒
Chevrolet
🢒
2007
🢒
Corvette
🢒 Ignition Controls - Sensors
Ignition Controls - Sensors
Ignition Controls - Sensors
Master Electrical Component List
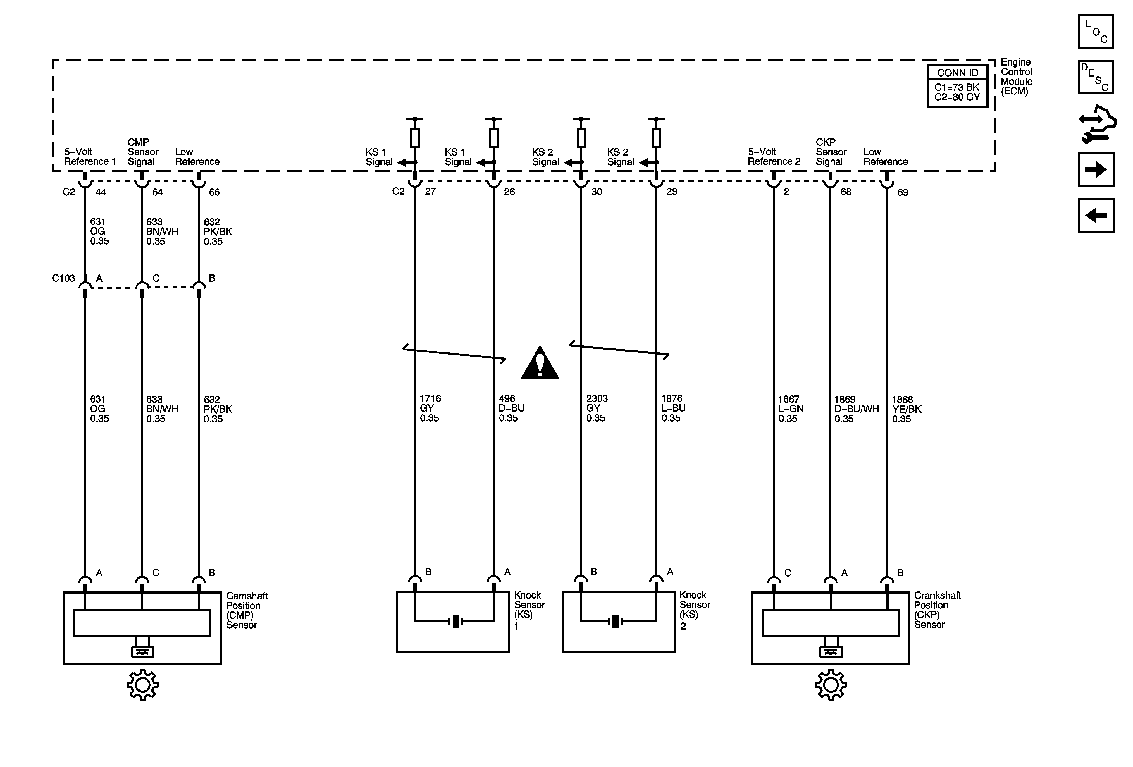
Knock Sensor (KS) System Description
Control Module References
Fuel Controls - Fuel Pump Controls and Injectors
Ignition Controls System - Bank 2
Engine Controls Schematic Icons