GM Service Manual Online
For 1990-2009 cars only
Makes
🢒
Chevrolet
🢒
2008
🢒
Epica
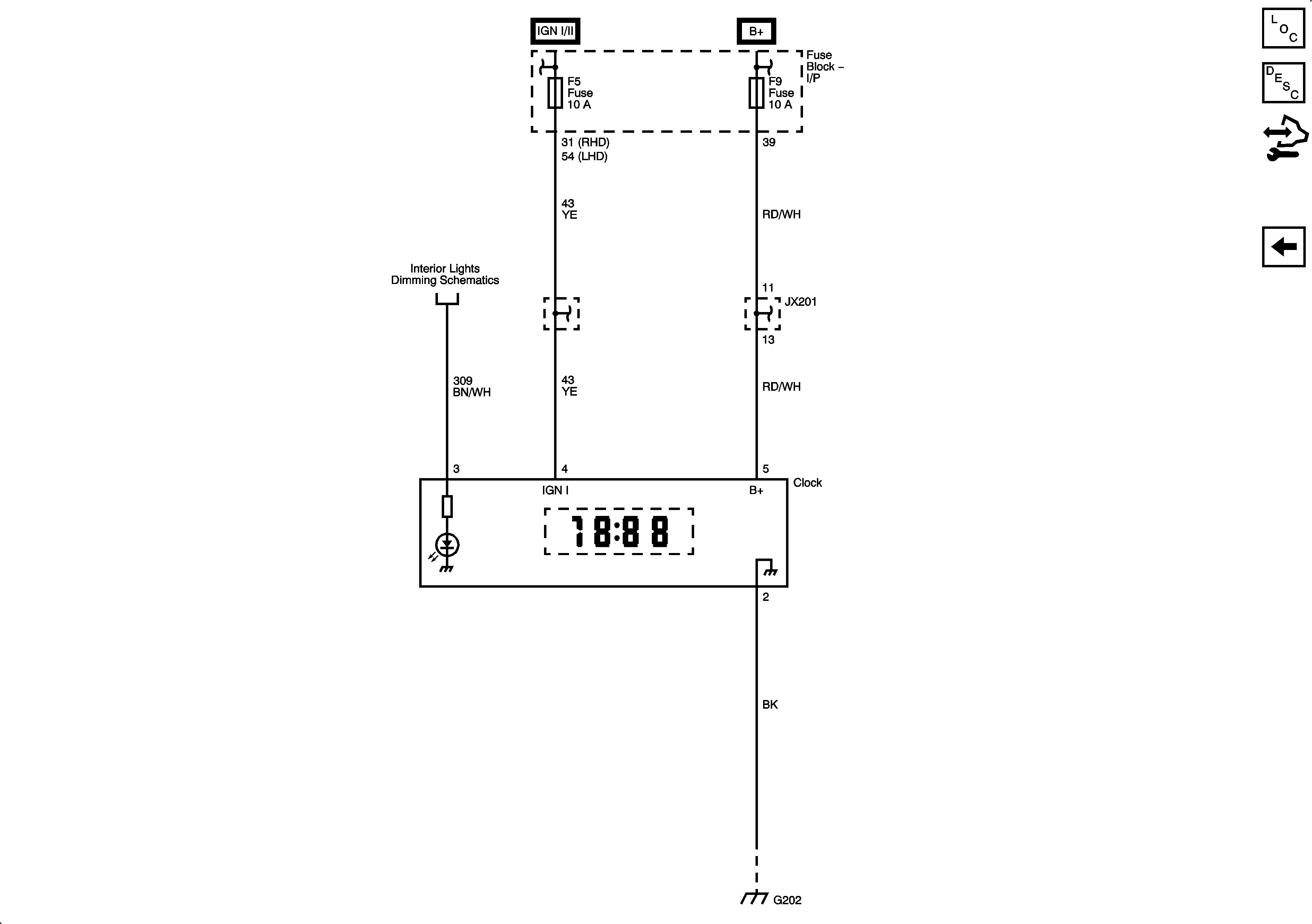
🢒 Clock
Clock
Clock
Master Electrical Component List
Instrument Cluster Description and Operation
Control Module References
DIC
Ignition Switch
Fuse Block - I/P F8, F9, F15, F22, F23 Fuses
Illumination
Fuse Block - I/P F5, F6, F7, F14 Fuses
Fuse Block - I/P F8, F9, F15, F22, F23 Fuses
G202, 2 of 2