GM Service Manual Online
For 1990-2009 cars only

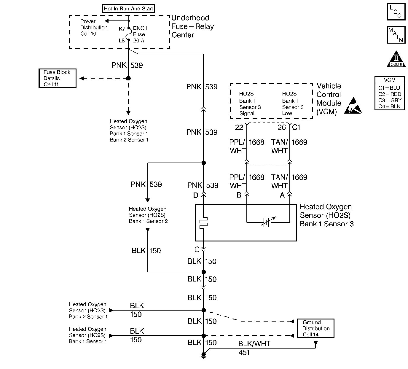
Object Number: 58226  Size: LF
Engine Controls Components
Engine Controls Schematics
OBD II Symbol Description Notice
Handling ESD Sensitive Parts Notice

Circuit Description

Important: If measured with a megohm digital voltmeter, this may read as low as 0.32 volt.

The VCM supplies a voltage of approximately 0.45 volt (450 mV) between the HO2S High and the HO2S Low circuits.

When the HO2S temperature measures below 360°C (600°F) the sensor will not produce any voltage. The sensor will behave like an open circuit. This will result in an open loop operation.

The HO2S heater provides for a faster sensor warm-up which allows the sensor to become active in a shorter period of time. The sensor will also remain active during a long extended idle. The DTC P0144 determines if the HO2S or circuit is shorted low by checking for a lean condition during a steady throttle and power enrichment (PE). This DTC is a type B DTC.

Conditions for Setting the DTC

The following conditions will set the DTC:

    • No TP sensor DTCs
    • No EVAP DTCs
    • No IAT sensor DTCs
    • No MAP sensor DTCs
    • No ECT sensor DTCs
    • No MAF sensor DTCs
    • No intrusive test in progress
    • No device controls active
    • The system voltage measures at least 9.0 volts.

Test Enable Rich Test

    • A Closed Loop
    • The air to fuel ratio is greater than 14.5 but less than 14.8.
    • The throttle position is greater than 0% but less than 50%
    • The above met for 5 seconds
    • The HO2S DTCs are not active since the code clear
    • The HO2S voltage is greater than 0.993 V

Test Enable DFCO Rich Test

  1. Decel Fuel Cutoff mode active
  2. A Closed Loop
  3. Time elapsed since test enable is at least 2 seconds.
  4. The HO2S DTCs are not active since the code clear
  5. The HO2S voltage is greater than 0.468 V.

Action Taken When the DTC Set

A current DTC P0144 causes the system to operate in an Open Loop. With a current DTC P0144 set, the MIL (Malfunction Indicator Lamp) illuminates after 2 test failures.

Conditions for Clearing the MIL or DTC

    • The control module turns OFF the MIL after 3 consecutive drive trips when the test has run and passed.
    • A history DTC will clear if no fault conditions have been detected for 40 warm-up cycles. A warm-up cycle occurs when the coolant temperature has risen 22°C (40°F) from the startup coolant temperature and the engine coolant reaches a temperature that is more than 70°C (158°F) during the same ignition cycle.
    • Use a scan tool in order to clear the DTCs.

Diagnostic Aids

Important: Never solder the HO2S wires. For proper wire and connector repair refer to Wiring Repairs in Electrical Diagnosis.

Check the following items:

    • The fuel pressure: If the pressure is too high, the system will run rich. The VCM can compensate for some increase; however, if the pressure gets too high, the DTC may set. Refer to Fuel System Diagnosis .
    • A rich injector. Perform a poppet nozzle test. Refer to Fuel Injector Balance Test for the 4.3L.
    • A leaking injector. Refer to Fuel System Diagnosis .
    • Fuel contaminated oil
    • EVAP canister purge: Check for a fuel saturation. If full of fuel, check the canister control and hoses. Refer to Evaporative Emission Control System Diagnosis .
    • Leaking fuel pressure regulator diaphragm by checking the vacuum line to the regulator for fuel.
    • The TP sensor: An intermittent TP sensor output causes the system to run rich due to a false indication of the throttle moving.
    • False rich indication due to silicon contamination of the heated oxygen sensor. A DTC P0144 accompanied by a lean driveability conditions and a powdery white deposit on the sensor indicates a false rich indication.
    • Faulty HO2S: the HO2S (Bank 1, Sensor 3) is internally shorted, the HO2S (Bank 1, Sensor 3) voltage displayed on a scan tool will be over 1.0 volt (1000 mV). Try disconnecting the HO2S (Bank 1, Sensor 3), if the displayed voltage goes from over 1000 mV to around 450 mV, replace the HO2S (Bank 1, Sensor 3). Refer to Heated Oxygen Sensor (HO2S) Replacement .

Test Description

The numbers below refer to the step numbers in the diagnostic table.

  1. This test determines if the conditions exist in order to set the DTC P0152.

  2. If the HO2S is internally shorted, the HO2S voltage display on a scan tool will be over 1.0 volt (1000 mV).

Step

Action

Value(s)

Yes

No

1

Important: Before clearing DTCs, use the scan tool in order to record Freeze Frame and the Failure records for reference. This data will be lost when the Clear DTC Information function is used.

Was the Powertrain On-Board Diagnostic (OBD) System Check performed?

--

Go to Step 2

Go to Powertrain On Board Diagnostic (OBD) System Check

2

  1. Connect the scan tool.
  2. Run the engine at the normal operating temperature.
  3. Place the vehicle in park or neutral.
  4. Apply the parking brake.
  5. Increase the engine speed to the specified value.

Does the scan tool data display indicate HO2S sensor voltage fixed above the specified value?

1200 RPM

0.976 V (976 mV)

Go to Step 3

Go to Step 4

3

  1. Disconnect the HO2S.
  2. Turn ON the ignition leaving the engine off.

Does the scan tool data display indicate the HO2S voltage near than the specified value?

400 mV

--

Go to Step 6

Go to Step 5

4

The DTC is intermittent.

Are any additional DTCs stored?

--

Go to the applicable DTC table

Go to Diagnostic Aids

5

  1. Check for a short to voltage in the HO2S Signal circuit.
  2. If a problem is found, repair the circuit as necessary. Refer to Wiring Repairs in Electrical Diagnosis.

Was the HO2S Signal circuit shorted?

--

Go to Step 8

Go to Step 7

6

Replace the HO2S. Refer to Heated Oxygen Sensor (HO2S) Replacement .

Is the action complete?

--

Go to Step 8

--

7

Replace the VCM.

Important:  When replacing the VCM, the new VCM will need to be programmed. Refer to VCM Replacement/Programming (With KS Calibration PROM) .

Is the action complete?

--

Go to Step 8

--

8

  1. Use the scan tool in order to select the DTC and the Clear DTC Information functions.
  2. Start the Engine.
  3. Allow the engine to idle until the normal operating temperature is reached.
  4. Select the DTC and the Specific DTC functions.
  5. Enter the DTC number which was set.
  6. Operate the vehicle within the conditions for setting this DTC as specified in the supporting text.

Does the scan tool indicate that this diagnostic ran and passed?

--

Go to Step 9

Go to Step 2

9

Use the scan tool in order to display the Capture Info and the Review Capture Info functions.

Are there any DTCs displayed that have not been diagnosed?

--

Go to the applicable DTC table

System OK