GM Service Manual Online
For 1990-2009 cars only
Makes
🢒
Chevrolet
🢒
1998
🢒
Express
🢒
Body and Accessories
🢒
Cruise Control
🢒 Cruise Control Schematics
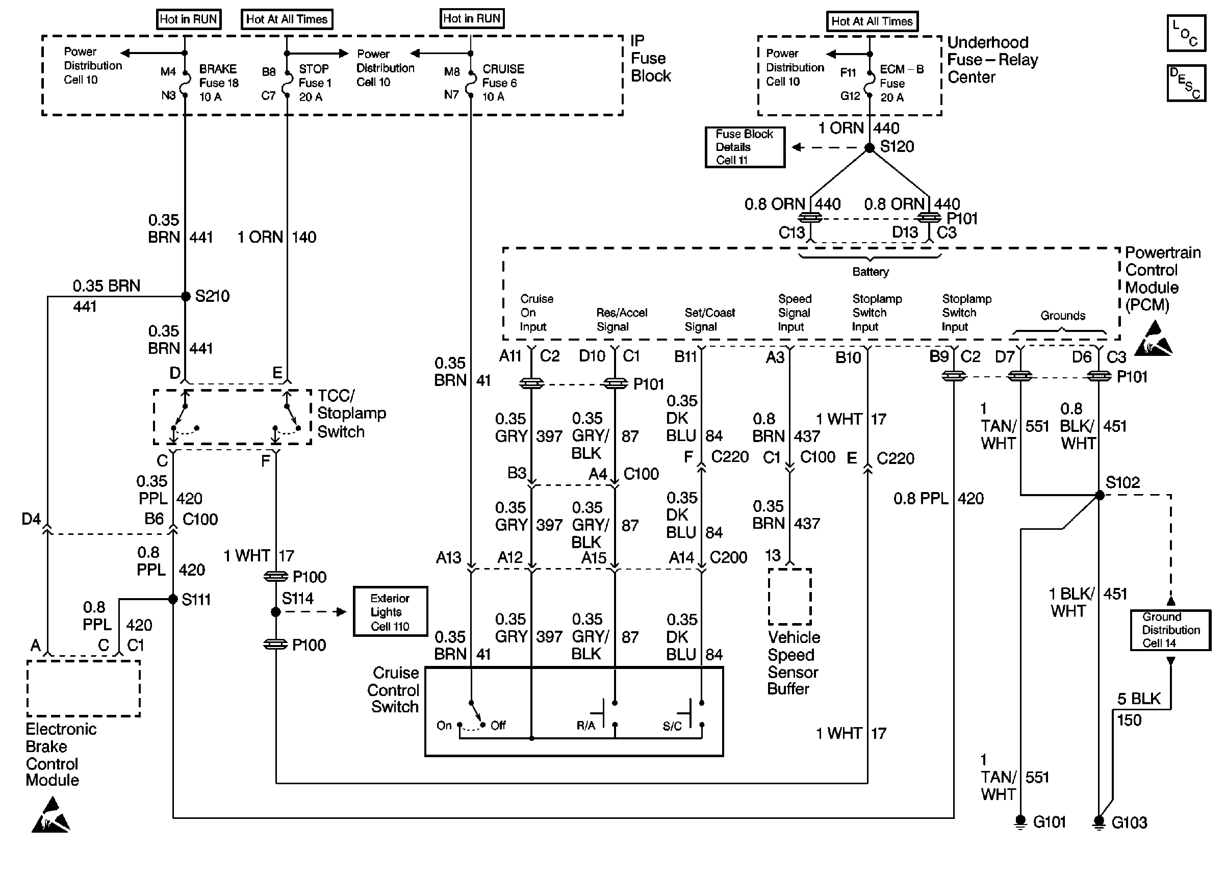
Figure
1:
Cell 34: Gasoline Engine
Cruise Control Components
Cruise Control System Description
Exterior Lights Schematics
Ground Distribution Schematics
Handling ESD Sensitive Parts Notice
Handling ESD Sensitive Parts Notice
Handling ESD Sensitive Parts Notice
Ground Distribution Schematics
Radio/Audio System Schematics
Figure
2:
Cell 34: Diesel Engine
Cruise Control Components
Cruise Control System Description
Fuse Block Schematics
Exterior Lights Schematics
Ground Distribution Schematics
Handling ESD Sensitive Parts Notice
Handling ESD Sensitive Parts Notice