GM Service Manual Online
For 1990-2009 cars only
Makes
🢒
Chevrolet
🢒
1998
🢒
Express
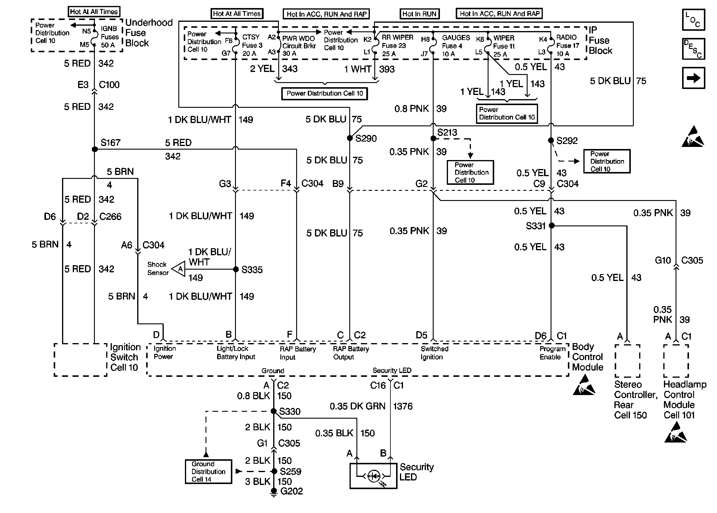
🢒 Fuses, Stereo Controller Rear and Headlamp Control Module
Fuses, Stereo Controller Rear and Headlamp Control Module
Fuses, Stereo Controller Rear and Headlamp Control Module
Cell 10: Battery, and Underhood Fuse Block
Cell 10: LIGHTING and BATTERY Fuses
Cell 10: IGN B Fuse and Ignition Switch
Cell 10: RR WIPER, WIPER, RADIO, and PWR WDO Circuit Breaker
Shock Sensor, Cargo Door Lock and Seat Belt Switch
Cell 14: G202 (2 of 4)
Cell 10: RR WIPER, WIPER, RADIO, and PWR WDO Circuit Breaker
Cell 10: RR WIPER, WIPER, RADIO, and PWR WDO Circuit Breaker
Handling ESD Sensitive Parts Notice
Handling ESD Sensitive Parts Notice
Handling ESD Sensitive Parts Notice
Shock Sensor, Cargo Door Lock and Seat Belt Switch
Body Control System Circuit Description
Body Control Module Components
Cell 10: GAUGES Fuse
Body Control Module Components
Body Control System Circuit Description
Shock Sensor, Cargo Door Lock and Seat Belt Switch
Handling ESD Sensitive Parts Notice