GM Service Manual Online
For 1990-2009 cars only
Makes
🢒
Chevrolet
🢒
1998
🢒
Express
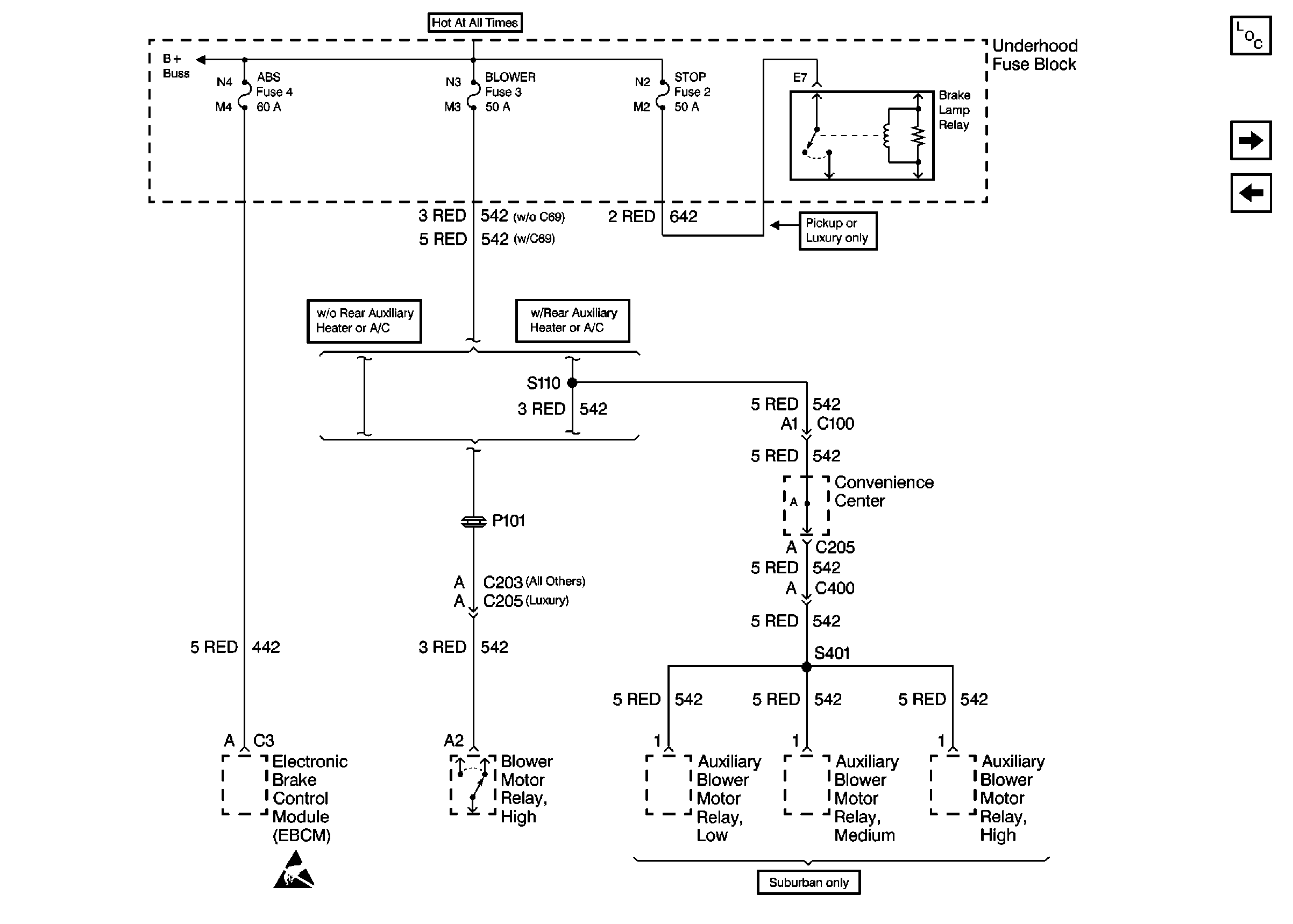
🢒 Cell 10: ABS, BLOWER, STOP Fuses and Brake Lamp Relay
Cell 10: ABS, BLOWER, STOP Fuses and Brake Lamp Relay
Cell 10: ABS, BLOWER, STOP Fuses and Brake Lamp Relay
Power and Grounding Components
Cell 10: ECM-B, HORN and A/C COMP Fuses
Cell 10: IGN B Fuse and Ignition Switch
Cell 10: Battery, and Underhood Fuse Block
Handling Electrostatic Discharge Sensitive Parts Notice