GM Service Manual Online
For 1990-2009 cars only

Object Number: 309962  Size: LF
Engine Controls Components
Ignition System
OBD II Symbol Description Notice
Handling ESD Sensitive Parts Notice
Handling ESD Sensitive Parts Notice

Circuit Description

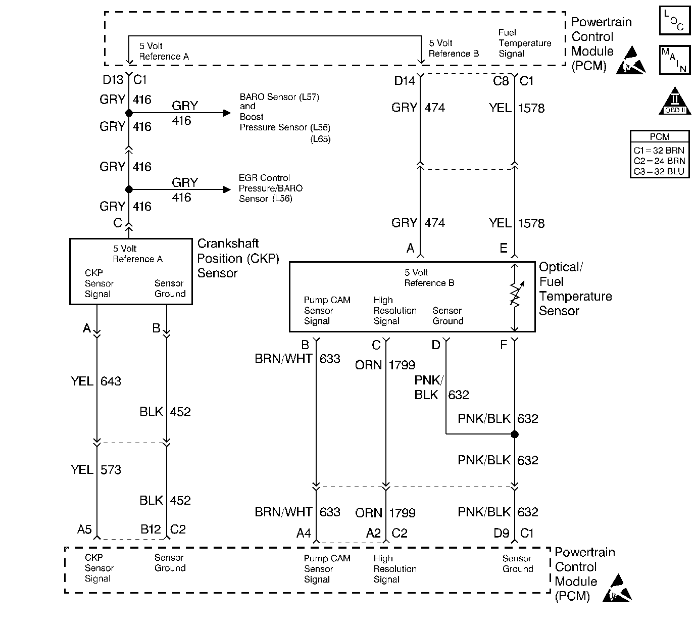
The PCM provides a 5 volt supply for use in powering up the sensors. This test monitors the voltage present at terminals BRD13 (shared by Boost and Crankshaft Position sensors) and BRD14 (the Optical/Fuel temperature sensor (Cam/HI. Res)).

Conditions for Setting the DTC

5 volt reference is less than 1 volt.

Action Taken When the DTC Sets

    • The PCM will not illuminate the Malfunction Indicator Lamp (MIL).
    • The PCM records the operating conditions at the time the diagnostic fails. This information stores in the Failure Records.

Conditions for Clearing the MIL/DTC

    • A History DTC will clear after forty consecutive warm-up cycles during which the diagnostic does not fail (the coolant temperature has risen 5°C (40°F) from the start up coolant temperature and the engine coolant temperature exceeds 71°C (160°F) during that same ignition cycle).
    • Use of a Scan tool will clear the DTC codes.

Diagnostic Aids

During the time the failure is present, the setting of additional DTCs that share a 5 volt reference may also set.

Test Description

The number(s) below refer to the step number(s) on the Diagnostic Table.

  1. Checks to confirm that a DTC is still present.

  2. Checks to determine if there is a 5 volt reference from the PCM.

  3. Checks to determine if there is a short-to-ground in the reference circuit or a short-to-ground in the PCM.

  4. This step determines if the short is being caused by one of the sensor or the short is in the wiring harness.

Step

Action

Value(s)

Yes

No

1

Important: Before clearing any DTCs, use the Scan Tool Capture Info to save freeze frame and failure records for reference, as the Scan Tool loses data when using the Clear Info function.

Was the Powertrain On-Board Diagnostic (OBD) System Check performed?

--

Go to Step 2

Go to Powertrain On Board Diagnostic (OBD) System Check

2

  1. The Scan Tool is installed.
  2. Crank the engine for 15 seconds or start up.

Does the DTC reset?

--

Go to Step 3

Go to Step 5

3

  1. Turn the ignition ON with the engine OFF.
  2. Disconnect the Boost sensor.
  3. Use a J 39200 in order to probe 5 volt reference circuit at the harness connector.

Is the voltage less than the specified value?

4.0V

Go to Step 4

Go to Step 6

4

  1. Disconnect the PCM connector with the Boost sensor 5 volt reference circuit.
  2. With a test light connected to B+, probe the 5 volt reference circuit at the PCM harness.

Is the test light ON?

--

Go to Step 7

Go to Step 8

5

The DTC is intermittent. If no additional DTCs are stored, refer to the Diagnostic Aids. If any additional DTCs were stored, refer to those table(s).

Are there any additional DTCs stored?

--

Go to the Applicable DTC table

Go to Diagnostic Aids

6

Replace the Boost sensor. Refer to Boost Sensor Replacement .

Is the action complete?

--

Go to Step 12

--

7

With the test light still probing the Boost sensor 5 volt reference circuit at the PCM, disconnect each sensor, one at a time, that shares the 5 volt reference with the Boost sensor.

Does the test light turn OFF when one of the sensors are disconnected?

--

Go to Step 9

Go to Step 10

8

  1. Disconnect the PCM connector with the Fuel Temperature sensor 5 volt reference circuit.
  2. With a test light connected to B+, probe the Fuel Temperature 5 volt reference circuit at the PCM harness.

Is the test light ON?

--

Go to Step 10

Go to Step 11

9

Replace the sensor that caused the test light to turn OFF.

Is the action complete?

--

Go to Step 12

--

10

Repair a short to ground in a 5 volt reference circuit.

Is the action complete?

--

Go to Step 12

--

11

Replace the PCM.

Important: The new PCM must be programmed.

Refer to Powertrain Control Module Replacement/Programming .

Is the action complete?

--

Go to Step 12

--

12

  1. Using the Scan Tool, clear the DTCs.
  2. Start engine and idle at normal operating temperature.
  3. Select DTC, Specific, then enter the DTC number which was set.
  4. Operate the vehicle, within the Conditions for Setting this DTC, until the Scan Tool indicates the diagnostic Ran.

Does the Scan Tool indicate the diagnostic Passed?

--

Go to Step 13

Go to Step 2

13

Does the Scan Tool display any additional undiagnosed DTCs?

--

Go to the Applicable DTC table

System OK