GM Service Manual Online
For 1990-2009 cars only
Makes
🢒
Chevrolet
🢒
1999
🢒
Express
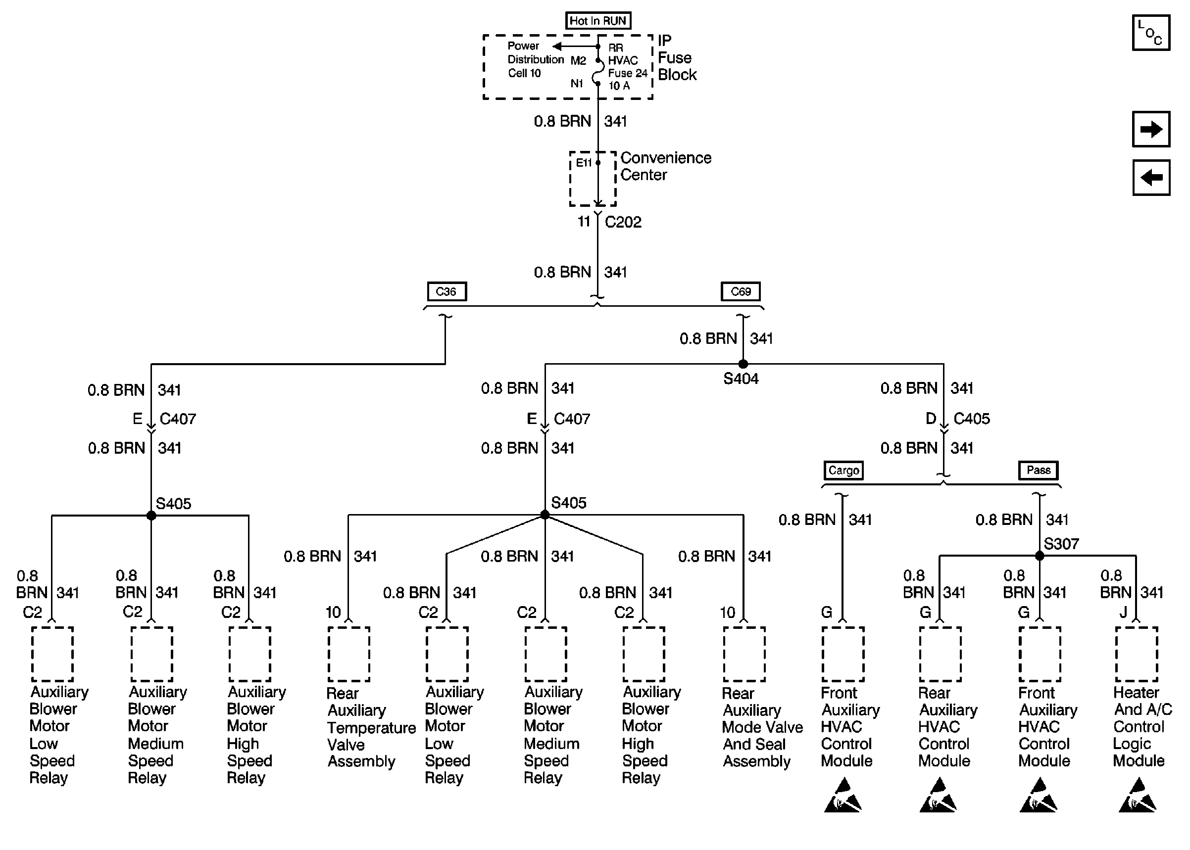
🢒 Cell 11: RR HVAC Fuse
Cell 11: RR HVAC Fuse
Cell 11: RR HVAC Fuse
Power and Grounding Components
Cell 11: GAUGES Fuse
Cell 11: ILLUM Fuse
Power Distribution Schematics Domestic
Handling ESD Sensitive Parts Notice
Handling ESD Sensitive Parts Notice
Handling ESD Sensitive Parts Notice
Handling ESD Sensitive Parts Notice