GM Service Manual Online
For 1990-2009 cars only

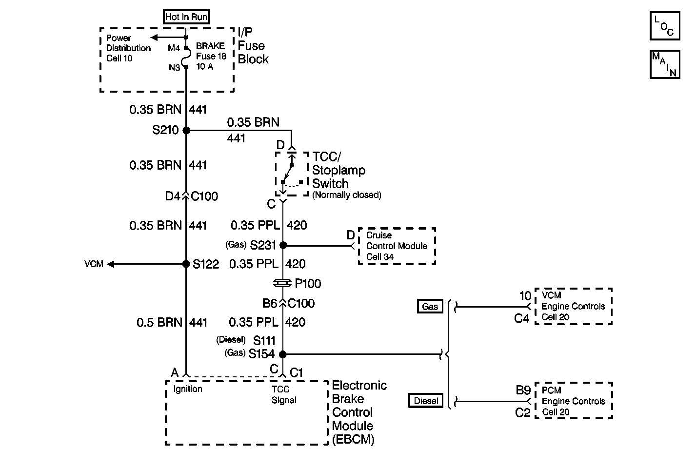
Object Number: 364688  Size: MF
ABS Components Domestic
Antilock Brake System Schematics Domestic

Circuit Description

The Stop Lamp Switch is normally closed. With the ignition in the RUN position and the brake pedal not depressed, the EBCM will have ignition voltage present at terminal C of the 10-way connector. When the brakes are applied, the ignition voltage present at the EBCM will be zero.

Conditions for Setting the DTC

    • The vehicle is above 15 mph
    • The Stop Lamp Switch never switches during the condition above

Action Taken When the DTC Sets

    • DTC C0281 is advisory code only
    • The ABS indicator lamp will not be illuminated
    • The ABS will not be disabled

DTC C0281 is an Ignition Latched DTC, which indicates that the above actions remain true until the ignition is turned to OFF (even if the cause of the DTC is intermittent).

Conditions for Clearing the DTC

    • Repair the conditions responsible for setting the DTC
    • Use the Scan Tool Clear DTCs function

Diagnostic Aids

DTC C0281 can be set by a faulty Stop Lamp Switch, mis-adjusted Stop Lamp Switch or damage in CKT 420 or CKT 441.

Thoroughly check any circuitry that is suspected of causing the intermittent complaint for the following conditions:

    • Backed out terminals
    • Improper mating
    • Broken locks
    • Improperly formed or damaged terminals
    • Poor terminal to wiring connections
    • Physical damage to the wiring harness

Test Description

The numbers below refer to the steps in the diagnostic table:

  1. This step checks the functionality of the Stop Lamp Switch circuit using the Scan Tool .

  2. This step checks for a short to voltage in the Stop Lamp Switch circuit between the Stoplamp Switch and the EBCM.

  3. This step checks the functionality of the Stop Lamp Switch circuit using the Scan Tool .

  4. This step checks for an open in the Stop Lamp Switch circuit between the Stoplamp Switch and the EBCM.

Step

Action

Value(s)

Yes

No

1

Was the Diagnostic System Check performed?

--

Go to Step 2

Go to Diagnostic System Check - ABS

2

  1. Install the Scan Tool .
  2. Turn the ignition to RUN.
  3. Using the Data List function of the scan tool, check the operation of the Stop Lamp Switch while applying and releasing the brake pedal.

Does the scan tool indicate that the Stop Lamp Switch to be closed constantly?

--

Go to Step 3

Go to Step 4

3

  1. Turn the ignition to OFF.
  2. Disconnect the Stoplamp Switch harness connector from the Stoplamp Switch.
  3. Turn the ignition to RUN
  4. Using the Data List function of the scan tool, check the operation of the Stop Lamp Switch.

Does the scan tool indicate that the Stop Lamp Switch to be closed?

--

Go to Step 10

Go to Step 8

4

Does the scan tool indicate that the Stop Lamp Switch to be open constantly?

--

Go to Step 5

Go to Step 7

5

  1. Turn the ignition to OFF.
  2. Disconnect the 10-way EBCM connector from the EBCM.
  3. Turn the ignition to RUN.
  4. Using a J 39200 , measure the voltage between terminal C of the 10-way EBCM harness connector and ground.

Is the voltage measured equal to or greater than the specified range?

10.0 V

Go to Step 6

Go to Step 11

6

  1. Turn the ignition to OFF.
  2. Reconnect all connectors.
  3. Turn the ignition to RUN.
  4. Install the Scan Tool ,
  5. Using the Data List function of the scan tool, check the operation of the Stop Lamp Switch .

Does the scan tool indicate that the Stop Lamp Switch to be open constantly while applying and releasing the brake pedal?

--

Go to Step 9

Go to Step 7

7

Malfunction is intermittent. Refer to Diagnostic Aids. Repair all damage found.

Is the repair compete?

--

Go to Diagnostic System Check - ABS

--

8

  1. Check for misadjusted Stop Lamp Switch.
  2. If the Stoplamp Switch is adjusted properly, replace the Stoplamp Switch.

Is the repair complete?

--

Go to Diagnostic System Check - ABS

--

9

Replace the EBCM. Refer to Electronic Brake Control Module Replacement .

Is the repair complete?

--

Go to Diagnostic System Check - ABS

--

10

Repair the short to voltage in CKT 420. Refer to Wiring Repairs .

Is the repair complete?

--

Go to Diagnostic System Check - ABS

--

11

Check for the following:

    • Misadjusted Stop Lamp Switch
    • Faulty Stoplamp switch
    • Open circuit between Stoplamp switch and EBCM

Is the repair complete?

--

Go to Diagnostic System Check - ABS

--