GM Service Manual Online
For 1990-2009 cars only
Makes
🢒
Chevrolet
🢒
2000
🢒
Express
🢒
Engine
🢒
Engine Cooling
🢒 Engine Cooling Schematics
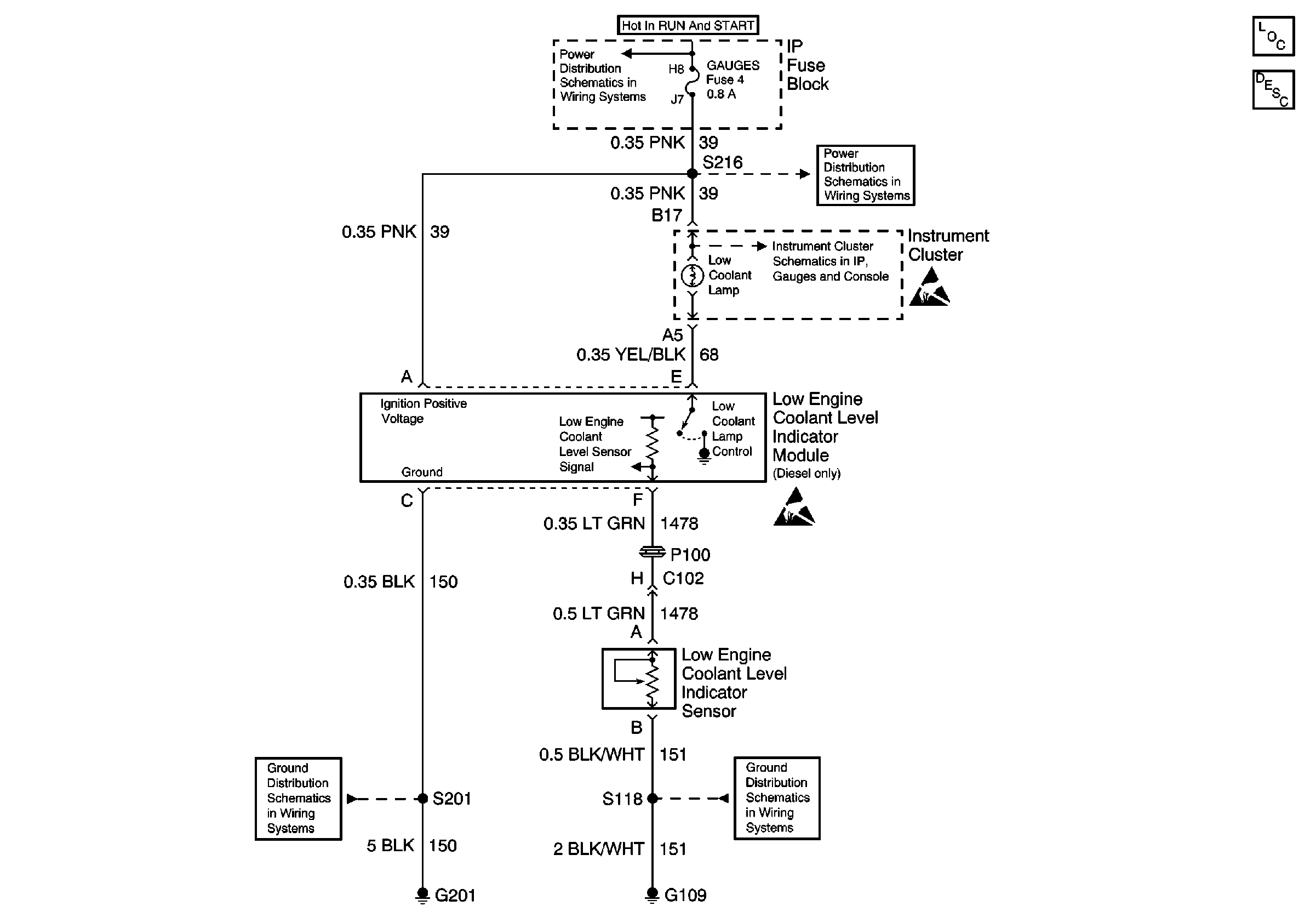
Low Engine Coolant Level Indicator Lamp, Module, Sensor, and Ground
Cooling System Components
Coolant Level Sensor Circuit Description
IGN A, IGN B Fuses, and Ignition Switch
GAUGES Fuse
GAUGES Fuse, WATER-IN-FUEL Indicator Sensor, G103
Components through S202 and S205 to G201
G108 and G109 (Domestic)
Handling ESD Sensitive Parts Notice
Handling ESD Sensitive Parts Notice