GM Service Manual Online
For 1990-2009 cars only
Makes
🢒
Chevrolet
🢒
2000
🢒
Express
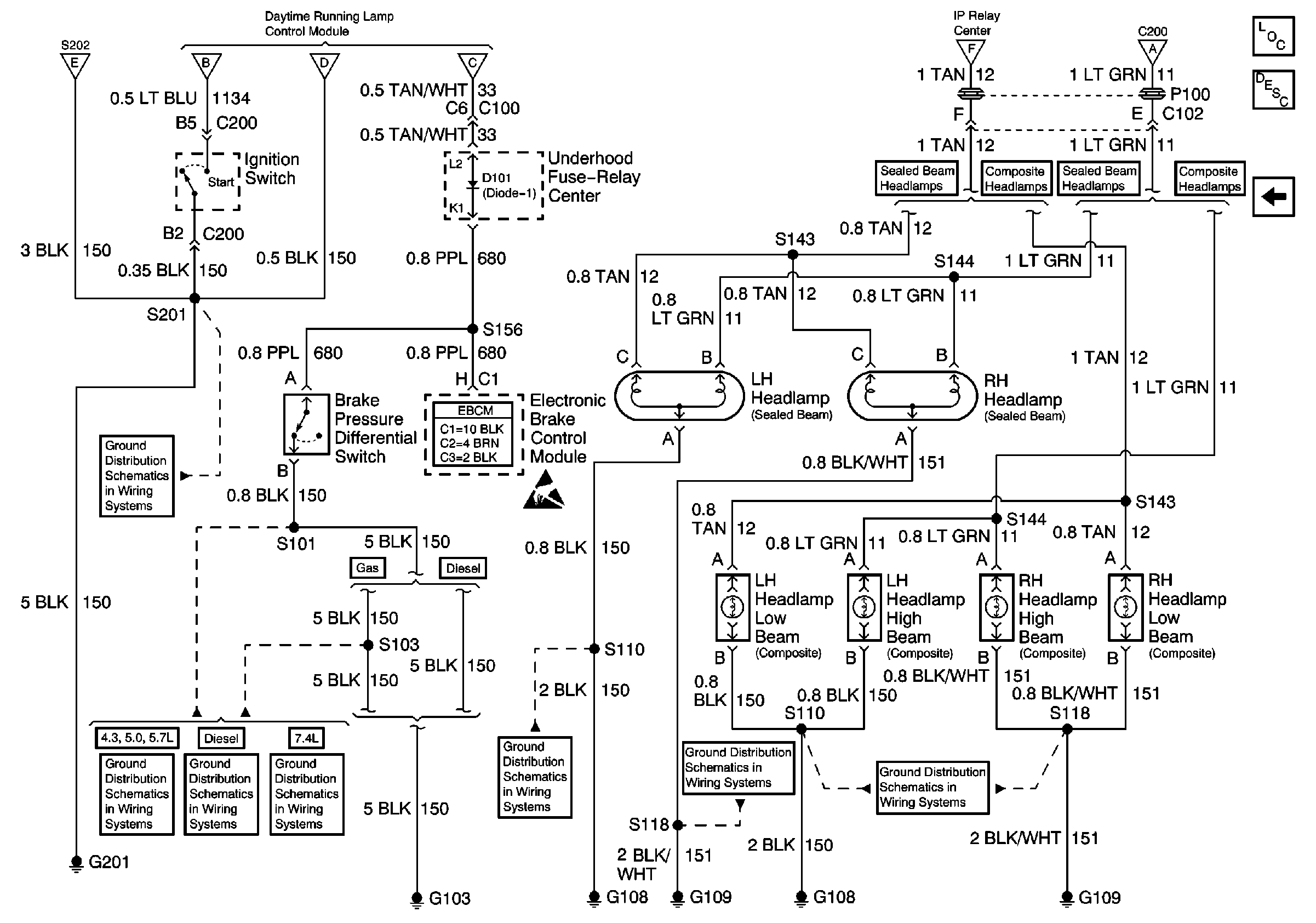
🢒 Headlamps, Brake Pressure Differential Switch
Headlamps, Brake Pressure Differential Switch
Headlamps, Brake Pressure Differential Switch
Lighting Systems Components
Headlights/Daytime Running Lights (DRL) Circuit Description Domestic
DRL Diode Module, DRL Relay, DRL Control Module, Headlamp Switch
DRL Diode Module, DRL Relay, DRL Control Module, Headlamp Switch
DRL Diode Module, DRL Relay, DRL Control Module, Headlamp Switch
DRL Diode Module, DRL Relay, DRL Control Module, Headlamp Switch
DRL Diode Module, DRL Relay, DRL Control Module, Headlamp Switch
DRL Diode Module, DRL Relay, DRL Control Module, Headlamp Switch
DRL Diode Module, DRL Relay, DRL Control Module, Headlamp Switch
G201
G103 (4.3L, 5.0L, and 5.7L Engines)
G103 (6.5L Engine)
G103 (7.4L Engine)
G108 and G109 (Domestic)
G108 and G109 (Domestic)
G108 and G109 (Domestic)
Handling ESD Sensitive Parts Notice