GM Service Manual Online
For 1990-2009 cars only
Makes
🢒
Chevrolet
🢒
2001
🢒
Express
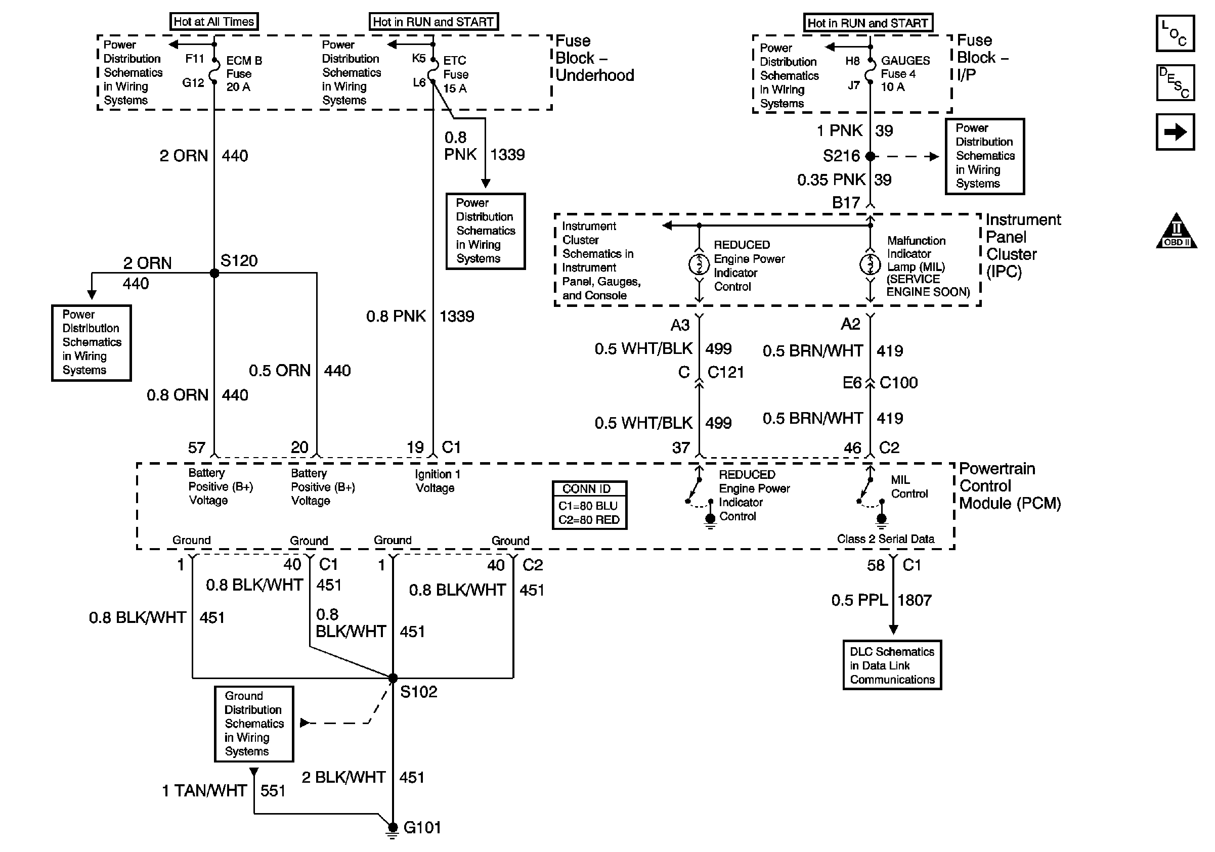
🢒 Power, Ground, MIL and DLC
Power, Ground, MIL and DLC
Power, Ground, MIL and DLC
Master Electrical Component List
Powertrain Control Module Description
Ignition Controls: CKP and CMP Sensors and KS
OBD II Symbol Description Notice
Battery, Auxiliary Battery, and Underhood Fuse/Relay Center
Ignition A, Ignition B Fuses, and Ignition Switch
Ignition A, Ignition B Fuses, and Ignition Switch
Gauges Fuse
ECM 1 and Ignition E Fuses (8.1L)
ECM B, Horn, and A/C Fuses
Indicators 1 of 2 (Gas)
G101 (Gasoline Engines)
Data Link Communications