GM Service Manual Online
For 1990-2009 cars only
Makes
🢒
Chevrolet
🢒
2001
🢒
Express
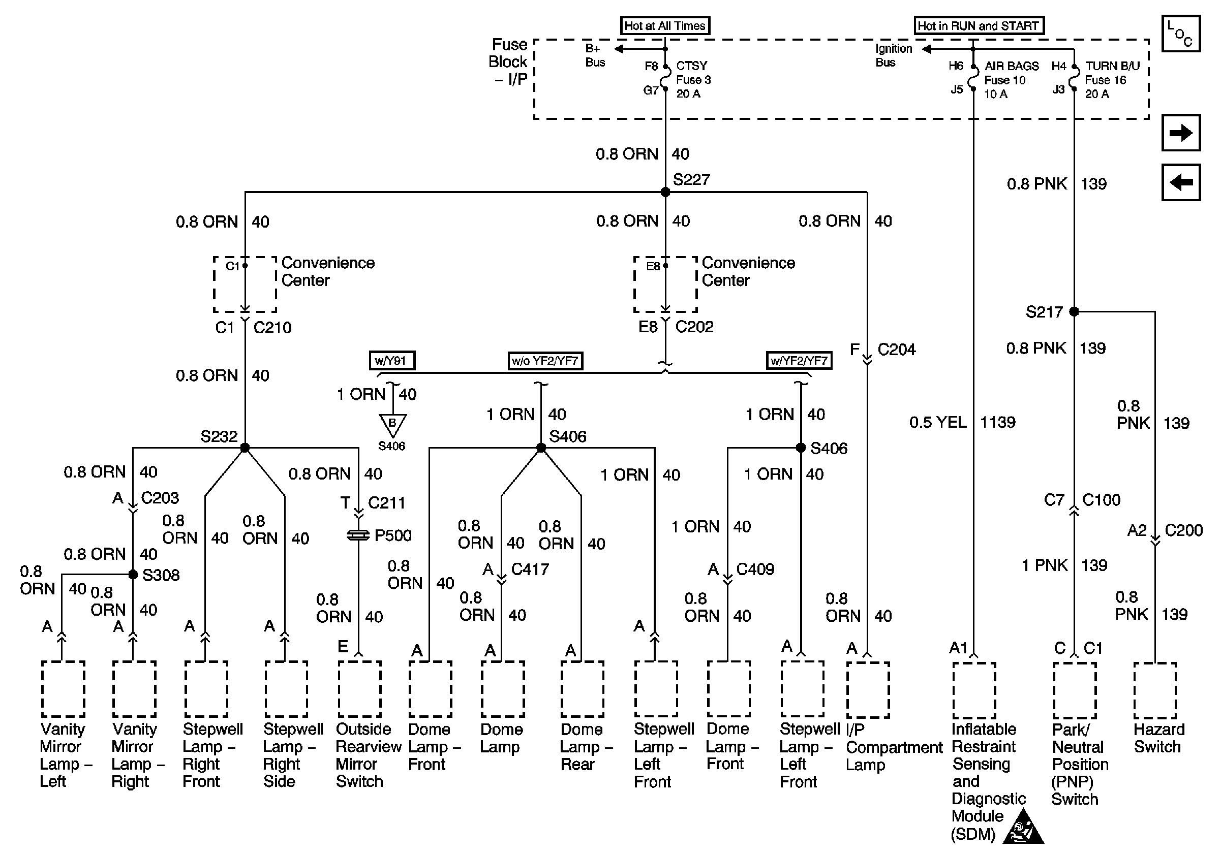
🢒 Courtesy, Air Bags, and Turn Backup Fuses
Courtesy, Air Bags, and Turn Backup Fuses
Courtesy, Air Bags, and Turn Backup Fuses
Master Electrical Component List
Circuit 40 with Y91
Park Lamps, Security, and DRL Fuses
Lighting and Battery Fuses
Ignition A, Ignition B Fuses, and Ignition Switch
Circuit 40 with Y91
SIR Handling Caution