GM Service Manual Online
For 1990-2009 cars only
Makes
🢒
Chevrolet
🢒
2002
🢒
Express
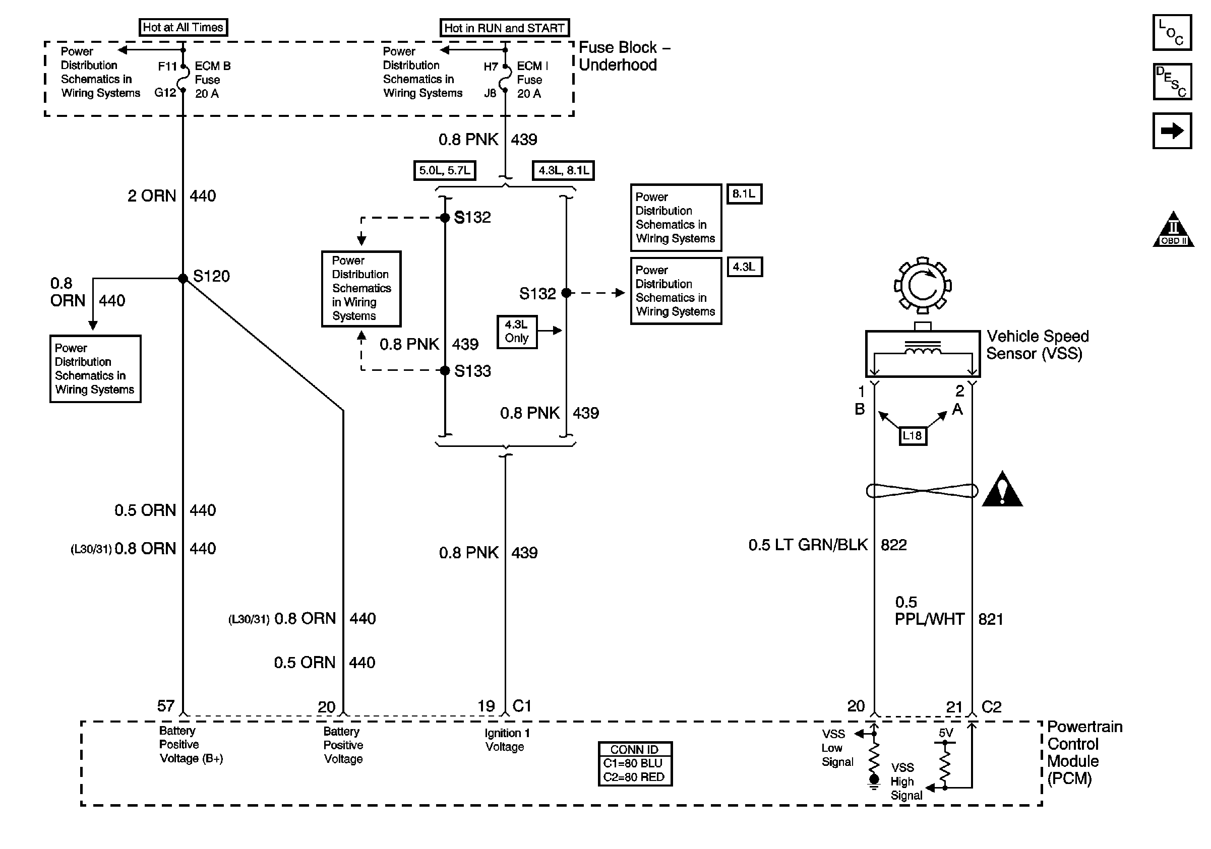
🢒 PWR and VSS Controls
PWR and VSS Controls
PWR and VSS Controls
Master Electrical Component List
Electronic Component Description
Solenoid and TCC/Brake Switch Controls
OBD II Symbol Description Notice
ECM B, Horn, and A/C Fuses
Battery, Auxiliary Battery, and Underhood Fuse/Relay Center
Ignition A, Ignition B Fuses, and Ignition Switch
ECM 1 and Ignition E Fuses - 5.0L and 5.7L
ECM 1 and Ignition E Fuses - 8.1L
ECM 1 and Ignition E Fuses - 4.3L
Automatic Transmission Schematic Icons