GM Service Manual Online
For 1990-2009 cars only
Makes
🢒
Chevrolet
🢒
2002
🢒
Express
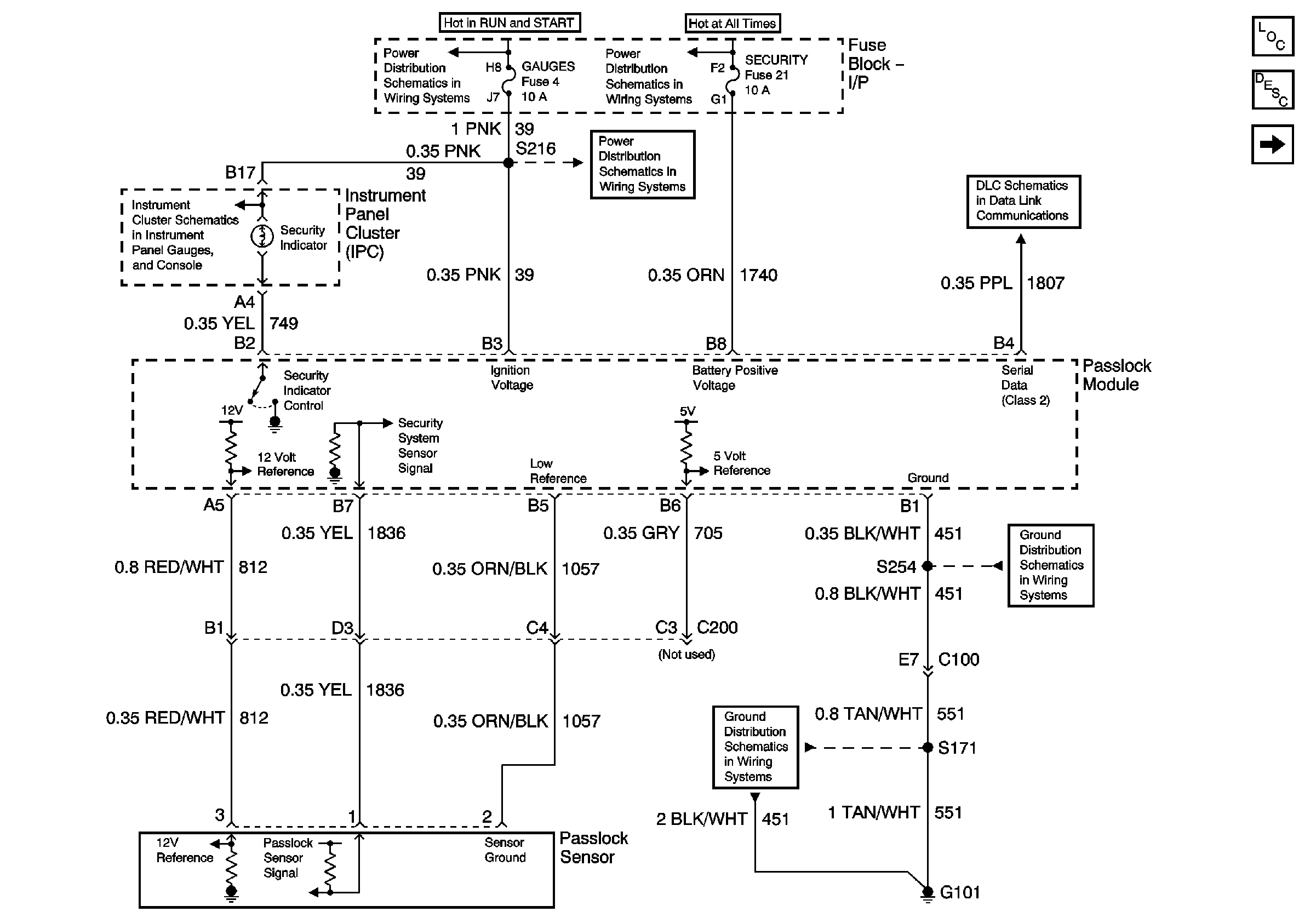
🢒 Passlock - Gas
Passlock - Gas
Passlock - Gas
Master Electrical Component List
Vehicle Theft Deterrent (VTD) Description and Operation
Passlock - Diesel
Headlamp Switch, Instrument Cluster, Park/Neutral Position Switch
Ignition A, Ignition B Fuses, and Ignition Switch
Lighting and Battery Fuses
Gages Fuse
Data Link Connector (DLC)
G101 - Gasoline Engines
G101 - Gasoline Engines