GM Service Manual Online
For 1990-2009 cars only
Makes
🢒
Chevrolet
🢒
2002
🢒
Express
🢒 Passlock - Diesel
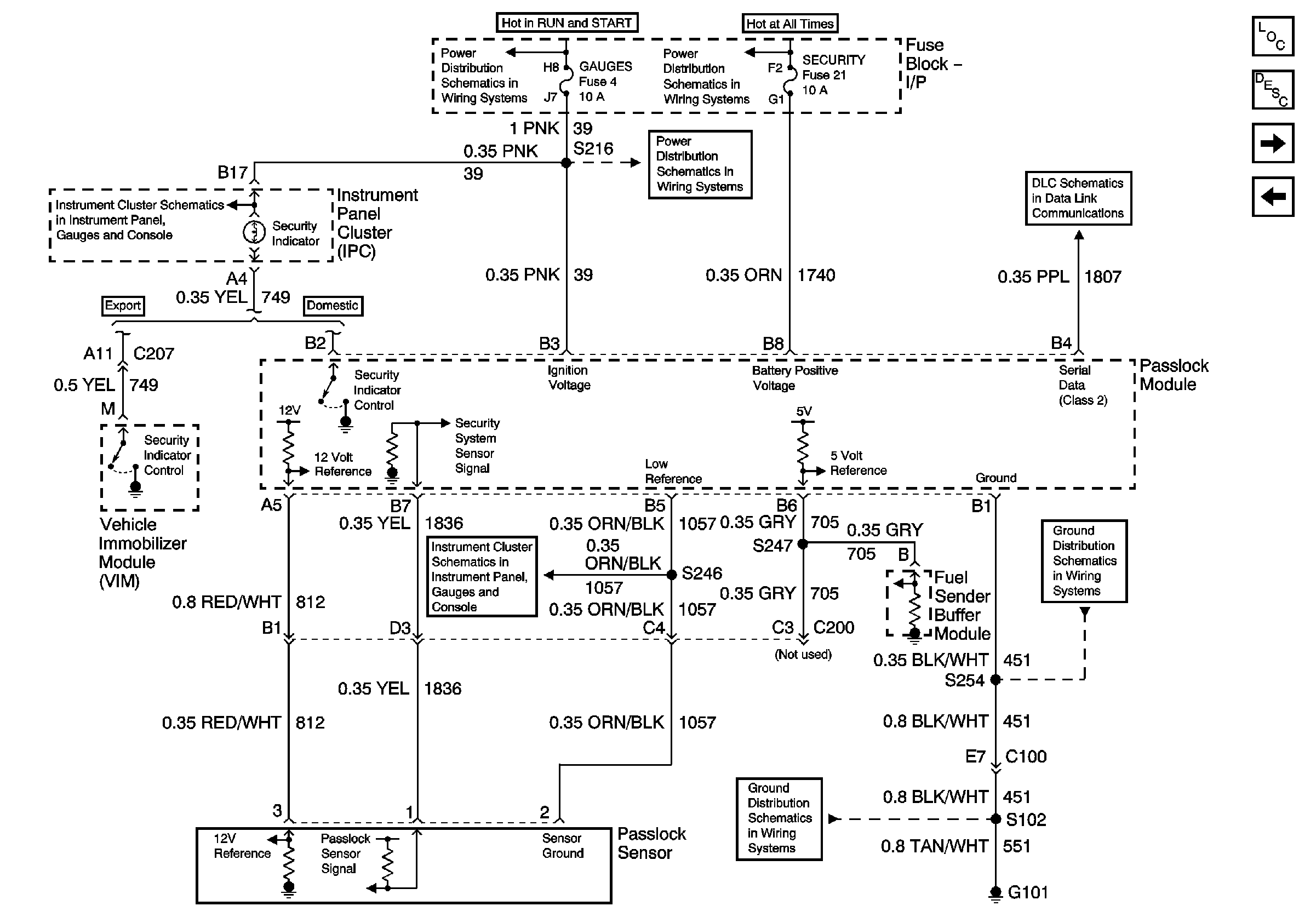
Passlock - Diesel
Passlock - Diesel
Master Electrical Component List
Vehicle Theft Deterrent (VTD) Description and Operation
VIM, Lighting Control, I/P Fuse Block - Export Only
Passlock - Gas
Headlamp Switch, Instrument Cluster, Park/Neutral Position Switch
Ignition A, Ignition B Fuses, and Ignition Switch
Gages Fuse
Lighting and Battery Fuses
Data Link Connector (DLC)
Indicators 2 of 2 - Gas and Diesel and Fuel Sender Buffer Module- Diesel Only
G101 - Diesel Engine
G101 - Diesel Engine